C++ STL容器适配器深度剖析:从deque原理到stack/queue的底层实现

238 阅读4分钟

1. 什么是适配器

适配器是一种设计模式, 该种模式是将一个类的接口转换成客户希望的另一个接口。

打个比方,在生活中常见的适配器:

  • 电源适配器
  • USB转接口
  • 三角架基座转接部件

这些都是常见的适配器。

在C++中,适配器模式是一种结构型设计模式,它允许将不兼容的接口转换为客户端期望的接口,从而使原本因接口不匹配而无法一起工作的类可以协同工作。

2. STL中stack和queue的结构

可以看到在模板参数中,都使用了一个deque的结构。

3. deque介绍

3.1 deque的原理

deque(双端队列):是一种双开口的“连续”空间的数据结构, 双开口的含义:可以在头尾两端进行插入和删除操作,与vector相比头插效率更高,不需要挪动元素;与list比较,空间利用率更高。

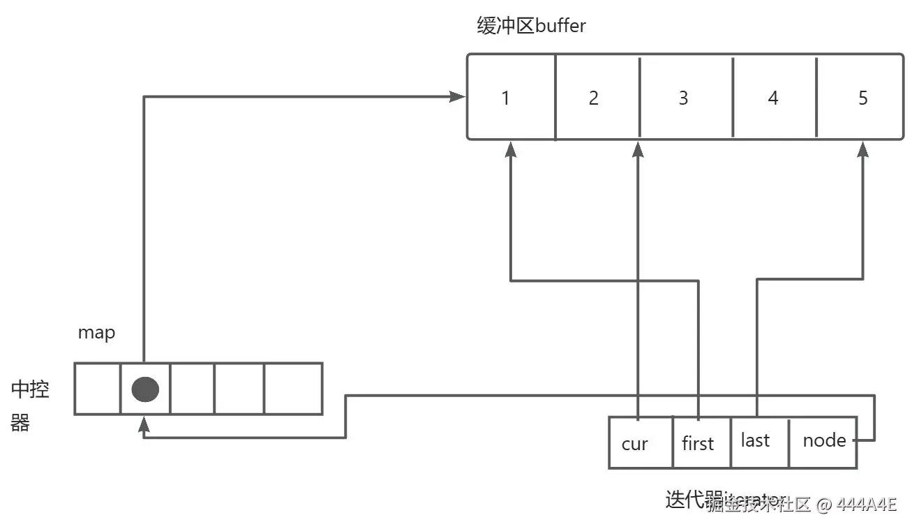
deque并不是真正的连续的空间,而是由一段段连续的小空间拼接而成,类似于一个动态的二维数组,每一段空间都依靠map这个中控器来维护:

这样的连续空间是假象的,实际上是分段连续的,为了维护“整体连续”以及随机访问,这个任务就落在了deque的迭代器身上,因此deque的迭代器设计就比较复杂。

迭代器中分别有四个指针:

  1. cur:指向当前遍历到的位置。
  2. node:指向中控器中,指向某一段连续空间的指针的指针
  3. first:指向node指向的指针所维护空间的开始。
  4. last:指向node指向的指针所维护空间的结束。

那么deque是如何借助迭代器来维护这样的结构的呢?

遍历的话:开始迭代器 start 中的 curfirst 的位置开始走,当遇到 last 时,当前1号数组遍历完; start 整体指向2号数组,start 中的 first 指向2号数组的开始,再重复刚才的步骤,直到 start 中的 cur 遇到结束迭代器 finish 中的 last, 此时便遍历完了整个 deque。

当需要在前面插入新的数据时,便开辟一块大小相同的空间,中控器 map 左边便新定义一个指针指向新的空间, start 便维护新开辟的空间,也就是当前结构的开始,尾部插入同理。

当中控器 map 的空间满了之后如果还需要插入数据,那就需要新申请一块更大的空间给 map

3.2 deque的缺陷

  1. 与vector比较,deque的优势是:头部插入和删除时,不需要搬移元素,效率特别高,而且在扩容时,也不需要挪动大量的元素,因此其效率是比vector高的。
  1. 与list比较:其底层是连续空间,空间利用率比较高,不需要存储额外字段。

但是deque有一个致命缺陷:不适合遍历,因为在遍历时,deque的迭代器要频繁的去检测其是否移动到某段小空间的边界,导致效率低下,而序列式场景中,可能需要经常遍历,因此在实际中,需要线性结构时,大多数情况下优先考虑vector和list,deque的应用并不多,而目前能看到的一个应用就是,STL用其作为stack和queue的底层数据结构。

4. 为什么选择deque作为stack和queue的底层容器

stack是一种后进先出的特殊线性数据结构,因此只要具有push_back()和pop_back()操作的线性结构,都可以作为stack的底层容器,比如vector和list都可以;queue是先进先出的特殊线性数据结构,只要具有push_back和pop_front操作的线性结构,都可以作为queue的底层容器,比如list。但是STL中对stack和queue默认选择deque作为其底层容器,主要是因为:

  1. stack和queue不需要遍历(因此stack和queue没有迭代器),只需要在固定的一端或者两端进行操作。
  2. 在stack中元素增长时,deque比vector的效率高(扩容时不需要搬移大量数据);queue中的元素增长时,deque不仅效率高,而且内存使用率高。

4.1 对于STL标准库中stack和queue的模拟实现

4.1.1 stack的模拟实现

#pragma once
#include<deque>

namespace D
{
	template<class T, class Container = deque<T>>
	class stack
	{
	public:
		void push(const T& x)
		{
			_con.push_back(x);
		}

		void pop()
		{
			_con.pop_back();
		}

		const T& top()
		{
			return _con.back();
		}

		size_t size() const
		{
			return _con.size();
		}

		bool empty()
		{
			return _con.empty();
		}

	private:
		Container _con;
	};
}

4.1.2 queue的模拟实现

#pragma once
#include<deque>

namespace D
{
	template<class T, class Container = deque<T>>
	class queue
	{
	public:
		void push(const T& x)
		{
			_con.push_back(x);
		}

		void pop() 
		{
			_con.pop_front();
		}

		const T& front()
		{
			return _con.front();
		}

		const T& back()
		{
			return _con.back();
		}

		size_t size() const
		{
			return _con.size();
		}

		bool empty()
		{
			return _con.empty();
		}

	private:
		Container _con;
	};
}