DC-DC降压芯片D2576用于直流充电桩,具备3A的输出电流能力,输入电压6~40VDC

86 阅读1分钟

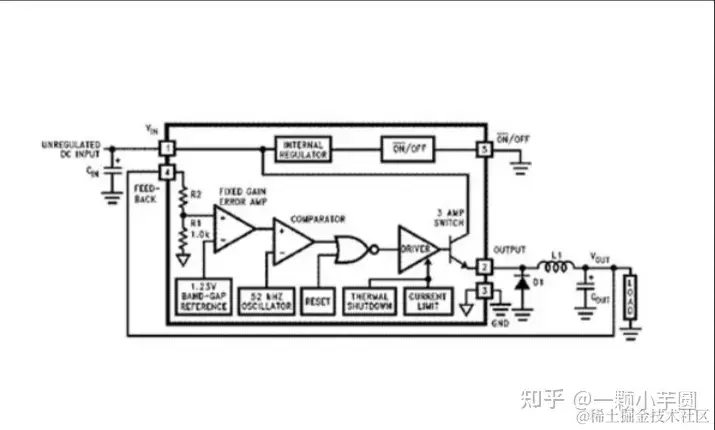
源汽车的不断普及,如何解决新能源车充电的问题也成为大热话题,充电桩的数量与质量也是目前急需提升的热门方面,现阶段人们需要的充电桩主要有交流充电桩和直流充电桩,直流充电桩因其节能效率高、功率因数高、充电快、逐渐成为新能源充电市场的主流,直流充电桩中的MCU供电回路如图1所示,+12V输入经过DC-DC降压为5V,再由LDO处理成MCU所需的3.3V供电,此处为客户推荐一款DC-DC降压芯片-D2576,其具有以下特点:

图1 MCU供电回路

  1. 具有6~40VDC宽输入电压范围,可适应大多数输入电压范围。

  2. 具备3A的输出电流能力,可满足大部分负载的需求;

  3. 具备3.3V、5V、12V和可调输出版本,用户可根据自身需求选择合适的型号:

  4. 具有TO220T-5L插件封装和TO263-5L贴片,可满足不同需求;

  5. 具有50μA备用静态电流,可满足低功耗需求。

综上所述,D2576因其具有宽输入电压范围,大输出电流能力、低功耗等特点,可广泛适用于直流充电桩中的MCU供电回路。