干货 | 简单了解运算放大器...

112 阅读5分钟

运算放大器发明至今已有数十年的历史,从最早的真空管演变为如今的集成电路,它在不同的电子产品中一直发挥着举足轻重的作用。而现如今信息家电、手机、PDA、网络等新兴应用的兴起更是将运算放大器推向了一个新的高度。

01 运算放大器简述

运算放大器(简称“运放”)是具有很高放大倍数的电路单元。在实际电路中,通常结合反馈网络共同组成某种功能模块。它是一种带有特殊耦合电路及反馈的放大器。其输出信号可以是输入信号加、减或微分、积分等数学运算的结果。

图片

由于早期应用于模拟计算机中,用以实现数学运算,故得名“运算放大器”。运放是一个从功能的角度命名的电路单元,可以由分立的器件实现,也可以实现在半导体芯片当中。随着半导体技术的发展,大部分的运放是以单芯片的形式存在。运放的种类繁多,广泛应用于电子行业当中。

02 运算放大器发展史

图片

1941年:贝尔实验室的Karl D. Swartzel Jr.发明了真空管组成的第一个运算放大器,并取得美国专利2,401,779,命名为“Summing Amplifier”;

图片

1952年:首次作为商业产品贩售的运算放大器是George A. Philbrick Researches(GAP/R)公司的真空管运算放大器,型号K2-W;

图片

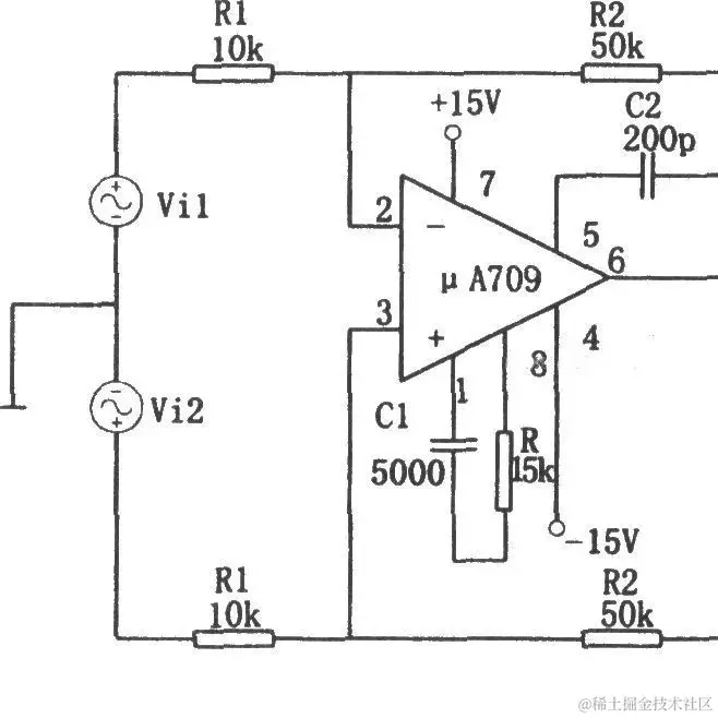
1963年:第一个以集成电路单一芯片形式制成的运算放大器是Fairchild Senmiconductors的Bob Widlar所设计的μA702,1965年经改后推出μA709;

图片

1968年:Fairchild半导体公司推出的μA741。迄今为止仍然在生产使用,他是有史以来最成功的运算放大器,也是极少数最长寿的IC型号之一。

03 运算放大器的必读基本知

运算放大器具有两个输入端和一个输出端,如下图所示,其中标有“+”号的输入端为“同相输入端”而不能叫做正端),另一只标有“一”号的输入端为“反相输入端”同样也不能叫做负端,如果先后分别从这两个输入端输入同样的信号,则在输出端会得到电压相同但极性相反的输出信号:输出端输出的信号与同相输人端的信号同相,而与反相输入端的信号反相。

图片

运算放大器所接的电源可以是单电源的,也可以是双电源的,如下图所示。

图片

运算放大器有一些非常有意思的特性,灵活应用这些特性可以获得很多独特的用途,总的来说,这些特性可以综合为两条:

1、运算放大器的放大倍数为无穷大。

2、运算放大器的输入电阻为无穷大,输出电阻为零。

现在我们来简单地看看由于上面的两个特性可以得到一些什么样的结论。

首先,运算放大器的放大倍数为无穷大,所以只要它的输入端的输入电压不为零,输出端就会有与正的或负的电源一样高的输出电压本来应该是无穷高的输出电压,但受到电源电压的限制。准确地说,如果同相输入端输入的电压比反相输入端输入的电压高,哪怕只高极小的一点,运算放大器的输出端就会输出一个与正电源电压相同的电压;反之,如果反相输入端输入的电压比同相输人端输入的电压高,运算放大器的输出端就会输出一个与负电源电压相同的电压(如果运算放大器用的是单电源,则输出电压为零)。

图片

其次,由于放大倍数为无穷大,所以不能将运算放大器直接用来做放大器用,必须要将输出的信号反馈到反相输入端(称为负反馈)来降低它的放大倍数。如图1-3中左图所示,R1的作用就是将输出的信号返回到运算放大器的反相输入端,由于反相输入端与输出的电压是相反的,所以会减小电路的放大倍数,是一个负反馈电路,电阻Rf也叫做负反馈电阻。

图片

还有,由于运算放大器的输入为无穷大,所以运算放大器的输入端是没有电流输入的——它只接受电压。同样,如果我们想象在运算放大器的同相输入端与反相输入端之间是一只无穷大的电阻,那么加在这个电阻两端的电压是不能形成电流的,没有电流,根据欧姆定律,电阻两端就不会有电压,所以我们又可以认为在运算放大器的两个输人端电压是相同的(电压在这种情况就有点像用导线将两个输入端短路,所以我们又将这种现象叫做“虚短”)。

*免责声明: *本文转自网络,版权归原作者所有,如涉及作品版权问题,请及时与我们联系,谢谢!(买电子元器件就上唯样商城)