[资料] 应用方案 | DCDC电源管理芯片MC34063A

62 阅读1分钟

DCDC电源管理芯片 MC34063A

MC34063A 为一单片 DC-DC 变换集成电路,内含温度补偿的参考电压源(1.25V)、比较器、能有效限制电流及控制工作周期的振荡器,驱动器及大电流输出开关管等。外配少量元件,就能组成升压、降压及电压反转型 DC-DC 变换器。

MC34063芯片基本参数

MC34063芯片基本参数如下:

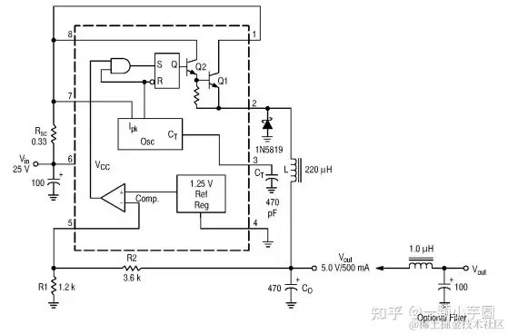
应用线路图

基本应用线路图如下:

测试参数

上述应用线路在DEMO板上测试参数如下:

整机板测试

在整机板上,测试空载纹波,MC34063输出纹波正常,具体见下图: