高温等离子体三极管

55 阅读5分钟

高温等离子体三极管.

通常的NPN三极管是采用半导体硅由两个PN节,一个N硅片。一个P硅片,一个N硅片组成,结构如下图所示

 

当低电压从下面的N硅片流入三极管中时,电流经过两个PN结被放大从上面N硅片流出。中间P硅片的电压处于上下两个N硅片之间。PN结起到增强电流的目的。

用铂电极正负电极电离氢气,銫,铷,钾等物质形成等离子体,氢气,銫,铷,钾的质量比1:0.3:0.4:0.5,用这个形成的等离子体代替电流,用双层隔热水晶管代替电线。用两个线圈代替一个PN结,上面的线圈给等离子体降温,下面的线圈给等离子体加热。这样就形成一个类似于电流的PN结。这样四个线圈形成两个PN结分别将水晶管中的等离子体分成三部分。如下图所示:

 

  搜狗截图20240220175715.png

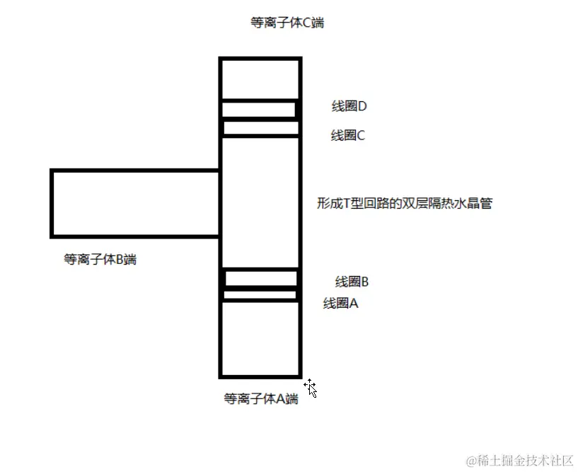
搜狗截图20240220175733.png 形成T性回路的双层隔热水晶管,有三个开口,分别通入由用铂电极正负电极电离氢气,銫,铷,钾等物质形成等离子体,氢气,銫,铷,钾的质量比1:0.3:0.4:0.5,线圈A在最下端,依次类推,线圈D在最上端,温度和三极管的电压类似,电流和三极管的电流类似。当等离子体从A端进入,经过线圈A的加热,线圈B的降温,和从B端流入的等离子体汇合后经过线圈C的降温,线圈D的加热,从C端流出,这样就达到和NPN型三极管类似的电流放大作用。等离子体通过这个三极管就会将电流放大。利用上述原理制作成一个类似于NPN型硅半导体的三极管,就会将高温等离子体中的电流放大。这样的高温等离子体三极管就会和高压三极管一样接入电路中使用。

还可以用摄像管拍摄图像后,用上面的等离子三极管组成电路传递图像,再用显像管显示出来,这样制作的图像可以在高压情况下传输。抗干扰力强。同时可以将宇宙微波背景辐射的图像放在摄像管前面,经过等离子体三极管放大后,再通过显像管显示出来。

注意可以将宇宙微波背景辐射的图像放在一个铂,金,钯,银等合金板上显示,金属的质量比是1:5:7:9,这样方便摄像管采集图像。摄像管处于高温强磁场中,状态不稳定。

注意可以将显像管显示的图像投影到一个铂,金,钯,银等合金板上显示,金属的质量比是2:3:1:6,这样方便显像管管显示图像。显像管处于高温强磁场中,状态不稳定。

     这样就可以在显现管前面的合金板上面形成以个传输门,进入这个传输门就可以进入到其他平行宇宙中。

摄像管由涂有光电材料的玻璃构成,这个玻璃放在高温磁场中。第一种光电材料,氧化锡,氧化锌,氧化铟,硫化镉、硫化铝、硫化铅、硫化铋、硒化镉、碲化镉、砷化镓、硫化锌构成,它们的质量比是2:2:2:1:1:0.6:0.5:0.2:0.36:0.87:0.9.

也可以用氧化亚铜,硫化锑,氧化铅,硒化砷,硒化铌单独做半导体光导膜,它们的质量比是3:5:4:2:1.5

可以在稀薄的氧气中把氧化铅蒸发到玻璃表面形成靶材,就是将氧化铅放到蒸发皿中加热到150摄氏度,使其蒸发到玻璃表面,

可以将ZnSe与ZnTe放入到石墨坩埚中,在上面放入带透明电极的玻璃板上,分别控制坩埚温度在150-250摄氏度,可以在玻璃板上面得到ZnSe和ZnTe的固体蒸发物。

这些光导膜产生的电流直接进入等离子体三极管中进行传输,再通过显示管就可以将图像显示出来。

显像管有一层涂由发光材料的玻璃组成,这个玻璃放在高温磁场中,发光材料为:ZnS,MnS,CdS,ZnS*Pb,Ni,CO它们的质量比为1:5.6:4:3.2:7.:9。

发光材料为:硅酸锌,硫化锌,硫硒化锌,硫硒化锌镉,硫化锌镉,钨酸钙。玻璃为罗耐克斯玻璃,它们的质量比为5:1:4:2:3:5.2    

发光材料为:

红色:硼酸镉:锰,正磷酸锌:锰。硒化锌:铜,硒化锌镉:铜,硒化锌镉:银,正钒酸钇:铕,正钒酸钇:铋:铕,氧硫化钇:铕,氧化钇:铕,氧化扎:铕,

绿色:正硅酸锌:锰,铝酸锌:锰,硒化锌镉:银,硒化锌镉:铜:铝,

黄色:硅酸钙镁:钛,硫化锌:银,硫化锌:锰。

硅酸锌(锰)发绿色光,硫化锌(铜或银)发青蓝光,硅酸锌铍(锰)发黄色光,硫化锌(银)发白色光,钨酸钙(钨)发蓝色光,硫化锌,硫化镉(银)发白色光,硫化锌,硫化锌锑发青白色光,氯化钾发黑色光,硫化锌发蓝色光,(An,Mg)F2发橙色光,硅酸镁(锰)发亮红色光,硫化锌,硫化锌镉发紫白色光,氧化锌发清蓝色光,硅酸镁钙(铈)发紫色光。

发光材料为:

 

磷酸锌铍,钨酸镁,钨酸镉,氟化锌,氟化镁,钨酸锌,

玻璃为罗耐克斯玻璃,它们的质量比为5:1:4:2:3:5.2