嵌入式软件测试笔记12 | 什么是状态转换测试?如何开展?

180 阅读4分钟

1 状态转换测试简介

  • 嵌入式系统有些表现出基于状态的行为,设计此系统可使用基于状态的建模;
  • 在设计过程中,创建的模型可作为测试设计的基础;
  • 以下将描述基于状态的模型来导出测试用例的技术。

1.1 基于状态的测试设计技术

  • 此技术目标是:验证事件、动作、行为与转台转换之间的关系;
  • 通过此技术,可判定系统基于状态的行为是否满足系统的规范集合。

1.2 系统行为

分三种类型:

  • 简单行为;
  • 连续行为;
  • 基于状态的行为。

2 故障类别

基于状态的行为出现错误的三种原因:

  • 状态图无法表示系统功能规范的正确转换;
  • 状态去的语法不一致或不正确;
  • 从状态图到代码的转换。

以下是状态图和软件中可能发生的故障。

2.1 状态

  • 没有进入转换的状态;
  • 遗漏初始状态,需定义状态图中的所有路径;
  • 额外状态(系统生成比状态图中多的状态);
  • 遗漏状态(系统中没有给出状态图中给出的状态);
  • 破坏性生态(转换到无效状态而导致系统崩溃)。

2.2 防护

  • 防护必须指向转换而不是状态;
  • 完成事件转换上的防护;
  • 初始转换上的防护;
  • 重叠防护;
  • 防护为false但仍有转换发生;
  • 错误的防护实现。

2.3 转换

  • 必须有一个接收状态与一个最终状态;
  • 相互矛盾的转换;
  • 遗漏或错误转换;
  • 遗漏或错误动作。

2.4 事件

  • 遗漏事件;
  • 隐含路径;
  • 一个没有定义的事件做出响应。

2.5 其它

  • 在正交区域使用同步;
  • 规范故障可使用审查清单进行覆盖,如下: 在这里插入图片描述

3 状态转换测试技术

3.1 编写状态-事件表

  • 状态图是编写状态-事件表的起点;
  • 编写状态-事件表给出状态与事件的关系;
  • 如下是一个简化的录音机(VCR)状态图: 在这里插入图片描述
  • 由上述状态图可编写出状态-事件表: 在这里插入图片描述

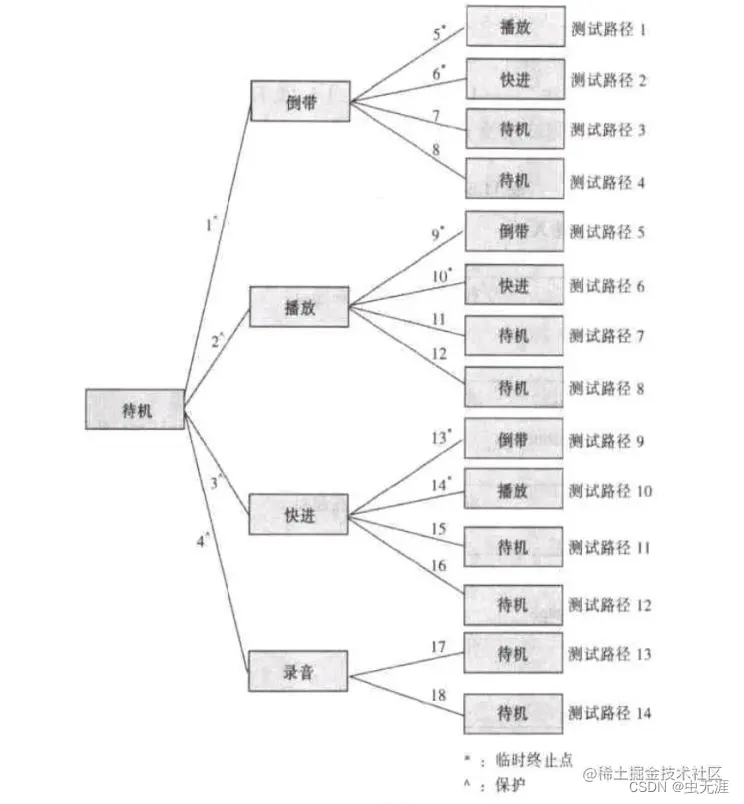
3.2 编写转换树

  • 状态-事件表被用于编写转换树;
  • 初始状态为转换树的根;
  • 以下为VCR的转换树: 在这里插入图片描述

3.3 编写合法测试用例的测试脚本

  • 借助以上转换树和状态-事件表可编写合法测试用例的测试脚本;
  • 转换树中每一条路径是一个测试用例;
  • 如下是部分从VCR状态图导出的测试用例: 在这里插入图片描述

3.4 编写非法测试用例的测试脚本

  • 可从状态-事件中得到非法的状态-事件组合;
  • 非法的状态-事件是指在该特定状态时,系统没有指定要对该事件做出响应;
  • 部分非法测试用例的测试脚本如下: 在这里插入图片描述

3.5 编写测试脚本防护

  • 以下为防护编写的测试用例的测试脚本: 在这里插入图片描述

4 广泛性和实用性

4.1 广泛性

  • 测试深度被用于计算测试覆盖率;
  • 有关公式如下:
n:表示转换次数(也用于测试深度)
1次转换覆盖率/0次切换覆盖率 = 执行的转换数/状态模型中的转换总数
2次转换覆盖率/1次切换覆盖率 = 执行的两次转换的序列数/状态模型中两次转换的序列总数
状态-事件覆盖程度 = (状态数-执行的事件对)/(状态数*事件数)

4.2 故障检测

  • 测试深度是指测试基于状态的行为所需的最少工作;
  • 测试效果与故障检测的关系:
故障类别合法测试用例非法测试用例边界值分析更深层次的测试
额外状态++++
遗漏状态+---
破坏性状态*-+/-+/-+
重复防护--+/--
防护为false的转换--+-
相互矛盾的转换+---
遗漏或错误转换++++/-
遗漏或错误动作+--+/-
遗落或错误事件+--+/-
隐含路径-+++/-
-:检测出故障的希望很渺茫
+:检测出故障的概率很大
+-:检测出故障的概率很小
*:进行更深层次的测试可能不足以检测出破坏性状态

4.3 实用性和可用性

  • 影响实用性的因素:

步进方式; 重置选项; 状态设置; 状态、转换、输入、输出与事件进行唯一性编码; 转换跟踪。