STM32F4系统时钟树

320 阅读4分钟

文章目录


Keil中的配置

时钟配置在system_stm32f4xx.cstm32f4xx.h中,如PLL_MPLL_NPLL_PPLL_QHSE_VALUE
时钟配置函数:SystemInit()

  • m: VCO 输入时钟 分频因子,取值2~63
  • n: VCO 输出时钟 倍频因子,取值192~432
  • p: SYSCLK 时钟 分频因子,取值2,4,6,8 。
  • q: OTG FS,SDIO,RNG 时钟 分频因子,取值4~15
  • PLL_VCO = (HSE_VALUE or HSI_VALUE / PLL_M) * PLL_N
  • SB OTG FS, SDIO and RNG Clock = PLL_VCO / PLLQ
  • SYSCLK = PLL_VCO / PLL_P
    在这里插入图片描述
    在这里插入图片描述
  • 一般情况下,我们都是使用HSEHSE经过PLL倍频之后作为系统时钟
  • 如果开启了CSS功能的话,那么可以当HSE故障时,在CSS中断里面采取补救措施,使用HSI,重新设置系统频率为180M,让系统恢复正常使用。

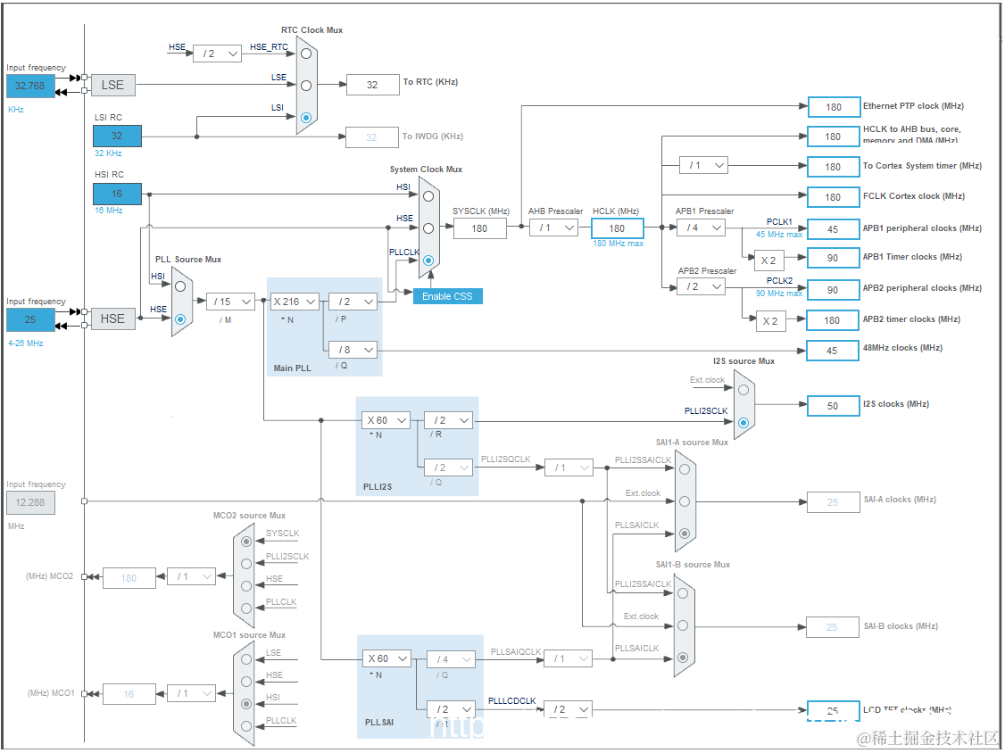
时钟树详解

  • 对于SYSCLK、HCLK、PCLK2、PCLK1 这四个时钟的配置一般是:HCLK =SYSCLK=PLLCLK = 180M,PCLK2=HCLK/2 = 90M,PCLK1=HCLK/4 = 45M。

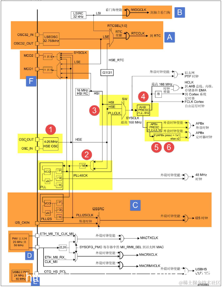
在这里插入图片描述

①HSE 高速外部时钟信号

  • 当使用有源晶振时,时钟从OSC_IN 引脚进入OSC_OUT 引脚悬空;当选用无源晶振时,时钟从OSC_INOSC_OUT 进入,并且要配谐振电容。
  • HSE 故障时,高速的内部时钟信号HSI会作为备用的系统时钟,直到HSE恢复正常,HSI=16M

②锁相环PLL

  • HSE 或者HSI 经过PLL 时钟输入分频因子M(2~63)分频后,成为VCO 的时钟输入,VCO 的时钟必须在1~2M 之间,我们选择HSE=25M作为PLL 的时钟输入,M 设置为25,那么VCO输入时钟就等于1M

  • PLLCLK_OUTMAX = VCOCLK_OUTMAX / P_MIN = 432/2=216M,即F429 最高可超频216M

  • PLL 的时钟配置经过,稍微整理下可由如下公式表达:

    • VCOCLK_IN = PLLCLK_IN / M = HSE / 25 = 1M
    • VCOCLK_OUT = VCOCLK_IN * N = 1M * 360 = 360M
    • PLLCLK_OUT=VCOCLK_OUT/P=360/2=180M
    • USBCLK = VCOCLK_OUT/Q=360/7=51.7。暂时这样配置,到真正使用USB 的时候会重新配置。

③系统时钟SYSCLK

系统时钟来源可以是:HSIPLLCLKHSEHSE,具体的由时钟配置寄存器RCC_CFGRSW位配置。

④AHB 总线时钟HCLK

  • 系统时钟SYSCLK经过AHB预分频器分频之后得到时钟叫APB总线时钟,即HCLK
  • 片上大部分外设的时钟都是经过HCLK分频得到。

⑤APB2 总线时钟HCLK2

  • APB2 总线时钟PCLK2HCLK经过高速APB2 预分频器得到。
  • HCLK2属于高速的总线时钟,片上高速的外设就挂载到这条总线上,比如全部GPIOUSART1SPI1等。

⑥APB1 总线时钟HCLK1

  • APB1总线时钟PCLK1HCLK经过低速APB1 预分频器得到。
  • HCLK1属于低速的总线时钟,最高为45M片上低速的外设就挂载到这条总线上,比如USART2/3/4/5SPI2/3I2C1/2等。

A、RTC 时钟

  • RTCCLK 时钟源可以是 HSE 1 MHzLSE 或者 LSI时钟。
  • 通常的做法是由LSERTC 提供时钟,大小为32.768KHZ
  • LSE由外接的晶体谐振器产生,所配的谐振电容精度要求高,不然很容易不起震。

B、独立看门狗时钟

由内部的低速时钟LSI提供,大小为32KHZ

C、I2S 时钟

I2S时钟可由外部的时钟引脚I2S_CKIN输入,也可由专用PLLI2SCLK提供。

D、PHY以太网时钟

  • F429要想实现以太网功能,除了有本身内置MAC之外,还需要外接一个PHY芯片。
  • 当使用RMII接口时,PHY芯片只需输出一路时钟MCU即可。
  • 如果是MII接口,PHY芯片则需要提供两路时钟MCU

E、USB PHY 时钟

  • F429 的USB没有集成PHY,必须外置 USB PHY 芯片。
  • 当外接USB PHY芯片时,PHY芯片需要给MCU提供一个时钟

F、MCO 时钟输出

MCOmicrocontroller clock output的缩写,是微控制器时钟输出引脚,主要作用是可以对外提供时钟,相当于一个有源晶振
在这里插入图片描述


CubeMX可视化时钟树

在这里插入图片描述|