Python基础学习第五天,判断及循环

81 阅读1分钟

开启掘金成长之旅!这是我参与「掘金日新计划 · 12 月更文挑战」的第5天,点击查看活动详情

Python判断

单独 if

image.png

单独的if结构,只有判断为真的运行过程,如上图。

age = 18
if age >= 18:
    print("已成年")
 # age 可自行更换

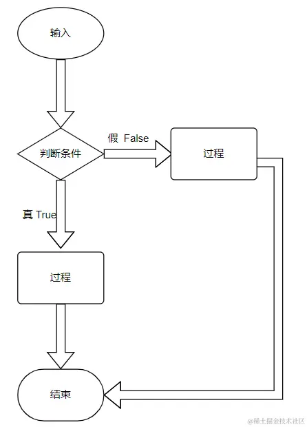
if - else

image.png

if-else结构,无论判断为真还是假都分别由各自的运行过程,如上图。

age = 18
if age >= 18:
    print("已成年")
else:
    print("未成年")
# age 可自行更换

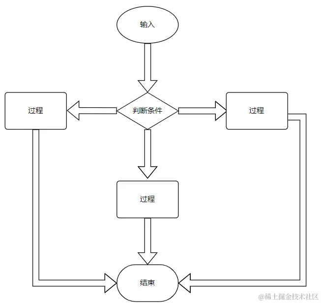
if - elif - else

image.png

if - elif - else 结构一般用于多种情况的判断。elif 是python对比其他语言特有的缩写,和java中的else if 一样 。

price = 180
if price <= 150 :
    print("享受95折优惠")
elif price <= 300 :
    print("享受85折优惠")
else:
    print("享受8折优惠")
# price可自行更换

Python循环

Python中的循环有两种:for循环和while循环

while 循环

格式:
    while 条件 :
        代码段
    
当完成条件后,退出循环

(1)如果使用 while 循环,只要条件为真,我们就可以执行一组语句

例如:while True 或者其它类型:while i<1(即只要当i小于1时就可以执行)

(2)while关键字后跟随的是一个循环条件判断,它的执行过程大概可用自然语言描述为:

解释器首先判断while循环条件是否成立,若成立,执行语句,执行完毕后再次判断循环条件是否成立,若成立,再次执行语句,以次类似进行,但当条件不成立时,则退出循环。注意:先判断,后执行。

(3)设置合适的相关变量,确保循环时内部能适时修改相关变量,不然会造成死循环,永远得不到结果,这个时候,我们就需要用到break。break是用于跳出当层循环,在循环体内部,通过执行break语句,可以直接跳出循环。(break语句通常与一个if语句连用,即满足if的条件后,输出后结束选择),其次还有continue语句,它不会导致整个循环结束,而是跳过有continue语句的循环句

例:
    i = 0
    while True:
        if i % 2 != 0  :
            print(i , end = "\t")
        # print增加一个end参数可以设置输出末尾是什么,默认为\n。
        # \n 是转义符中的换行符,\t是转义符中的空格符换算成空格即4个空格
            i+=1
        elif i == 10:
        # 只要到 i 到 10 则退出while循环
            break
        else :
            i+=1
    
    # 输出10以内的奇数

image.png

for 循环

for循环相对于while循环更加简单。

格式一;
    for i in range(start,end,step):
        运行代码段
        
    # 上述start默认值为索引0,即第1项。
    # step 默认值为 1 。
    # end 必填,但end值的索引是不取的。
    # 一般缩写形式:for i in range(10) ==> 即遍历从第 1 项开始一直到第 9 项。

格式二:
    for i in 可迭代序列:
        运行代码段
    
    # 可迭代序列,一般指列表,元组,字典,集合,字符串。
    
    例:
        x = [ 1 , 2 , 3 , 4 ]
        for i in x:
            print(i)

image.png