指令执行过程

474 阅读3分钟

持续创作,加速成长!这是我参与「掘金日新计划 · 10 月更文挑战」的第29天,点击查看活动详情

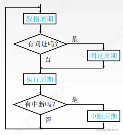
指令周期

CPU从主存中每取出并执行一条指令所需的全部时间。
指令周期常常用若干机器周期来表示,机器周期又叫CPU周期。
一个机器周期又包含若干时钟周期(也称为节拍、T周期或CPU时钟周期,它是CPU操作的最基本单位)。

image.png
image.png
每个指令周期内机器周期数可以不等,每个机器周期内的节拍数也可以不等。
image.png

指令周期流程

image.png
image.png

指令周期的数据流-取指周期

image.png
1.当前指令地址送至存储器地址寄存器,记做:(PC) ->MAR
2.CU发出控制信号,经控制总线传到主存,这里是读信号,记做:1->R
3.将MAR所指主存中的内容经数据总线送入MDR,记做:M(MAR)-> MDR
4.将MDR中的内容(此时是指令)送入lR,记做:(MDR)->IR
5.CU发出控制信号,形成下一条指令地址,记做:(PC)+1 ->PC

指令周期的数据流-间址周期

1.将指令的地址码送入MAR,记做:Ad(IR)-> MAR
或Ad(MDR)-> MAR
2.CU发出控制信号,启动主存做读操作,记做:1->R
3.将MAR所指主存中的内容经数据总线送入MDR,记做:M(MAR)-> MDR
4.将有效地址送至指令的地址码字段,记做:(MDR)->Ad(IR)
image.png

指令周期的数据流-执行周期

执行周期的任务是根据IlR中的指令字的操作码和操作数通过ALU操作产生执行结果。不同指令的执行周期操作不同,因此没有统一的数据流向。

指令周期的数据流-中断周期

中断:暂停当前任务去完成其他任务。为了能够恢复当前任务,需要保存断点。一般使用堆栈来保存断点,这里用SP表示栈顶地址,假设SP指向栈顶元素,进栈操作是先修改指针,后存入数据。
1.CU控制将SP减1,修改后的地址送入MAR
记做:(SP)-1 -> SP,(SP) ->MAR
本质上是将断点存入某个存储单元,假设其地址为a,故可记做: a -> MAR
2.CU发出控制信号,启动主存做写操作,记做:1 ->w
3.将断点(PC内容)送入MDR,记做:(PC) -> MDR
4.CU控制将中断服务程序的入口地址(由向量地址形成部件产生)送入PC,记做:向量地址 ->PC
image.png

指令执行方案

一个指令周期通常要包括几个时间段(执行步骤),每个步骤完成指令的一部分功能,几个依次执行的步骤完成这条指令的全部功能。
方案1.单指令周期
对所有指令都选用相同的执行时间来完成。
指令之间串行执行;指令周期取决于执行时间最长的指令的执行时间。
对于那些本来可以在更短时间内完成的指令,要使用这个较长的周期来完成,会降低整个系统的运行速度。
方案2.多指令周期
对不同类型的指令选用不同的执行步骤来完成。指令之间串行执行;可选用不同个数的时钟周期来完成不同指令的执行过程。
需要更复杂的硬件设计。
方案3.流水线方案
在每一个时钟周期启动一条指令,尽量让多条指令同时运行,但各自处在不同的执行步骤中。指令之间并行执行。