网络原理自顶向下三可靠数据传输原理实现停等协议

710 阅读5分钟

本文已参与「新人创作礼」活动,一起开启掘金创作之路。

网络原理自顶向下三可靠数据传输原理实现停等协议

这里仅考虑单向可靠数据传输。而不是双向可靠数据传输

构造可靠数据传输协议

经完全可靠信道的可靠数据传输 rdt1.0版本

首先考虑最简单的版本,底层信道完全可靠。

发送端

发送端应用层只需要调用rdt_send函数。网络层提供了一个函数udt_send来给运输层调用。现在假设udt_send是可靠的。

function rdt_send($data) {
    //组装报文
    $packet = make_pkt($data);
    //调用网络层传输
    udt_send($packet);
}

接收端

接收端网络层只需要调用rdt_rev函数。应用层提供了一个deliver_data函数来接受运输层的数据。

function rdt_rev($packet) {
    //解析报文
    $data = extract($packet);
    //把数据给应用层
    deliver_data($data);
}

有限状态机

再来画一下对应的有限状态机(FSM).

发送端只有一个状态,等待调用

在这里插入图片描述

接收端也只有一个状态,等待调用

在这里插入图片描述

经比特差错信道的可靠数据传输rdt2.0

现在底层信道有可能造成比特的错误。

回想一下打电话的时候,如果我们说的话对方没听清,会怎么样。会再说一遍也就是重传

那么什么情况下会重传。当接收方说我没听清的时候。

所以在rdt2.0里面我们让接收方接受完信息后回传一个标志,告诉我们正确还是错误

如果正确,那么我们继续等待调用。

如果错误,那么我们重传

基于这样重传机制的可靠数据传输协议称为自动重传请求协议(Automatic Repeat reQuest)ARQ,需要下面三个功能

  • 差错检测
  • 接收方回传ack或者nak
  • 重传

发送端

看一下发送端的简单实现

function rdt_send($data) {
    //生成校验和
    $checkSum = generateCheckSum($data);
    //组装报文
    $packet = make_pkt($data, $checkSum);
    //调用网络层传输 
    udt_send($packet);
    //等待接收方回传ack或者nak
    $isAck = rdt_rev();
    //判断ack
    if ($isAck == 1) {
        //收到了Ack分组,可以结束了
        return true;
    } else if ($isAck == 0) {
        //收到了Nak分组,需要重传
        return rdt_send($data);
    }
}

接收端

function rdt_rev($packet) {
    //差错检测
    if (check($packet)) {
        //解析报文
        $data = extract($packet);
        //没有错,把数据交付给应用层并回传ack
        //把数据给应用层
        deliver_data($data);
        //回传ACK
        $ack = make_pkt(1);
        udt_send($ack);
    } else {
        //有错,回传一个nak,不交付数据
        $nak = make_pkt(0);
        udt_send($nak);
    }
}

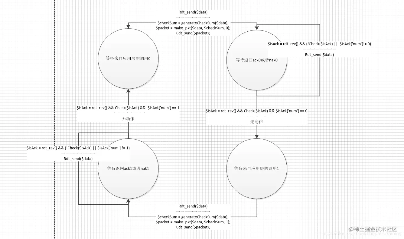
状态机

现在发送端有两个状态

  • 等待调用
  • 等待返回ack或nak 在这里插入图片描述

接收端还是一个状态

  • 等待调用 在这里插入图片描述

rdt2.0也被称为停等协议。因为发送端处于等待ack状态是不能被上层调用的。

ack受损rdt2.1

从上面的代码可以看出来,接收端发送ack使用的是udt_send函数,这个函数是不可靠的。那么如果我们的ack或者nak损坏了怎么办。

这时候可以像处理损坏分组一样。我们校验ack是否受损,如果受损,那么我们重传分组。

可是重传分组就会造成接收方不知道这个分组我有没有收到过。所以我们需要增加分组序号

对于停等协议来说,0和1就够用了。因为停等协议只有两个状态,发完会等待ack。

发送端

//序号
$num = 0;
function rdt_send($data) {
    //生成校验和
    $checkSum = generateCheckSum($data);
    
    //组装报文
    $packet = make_pkt($data, $checkSum, $num);
    //调用网络层传输 
    udt_send($packet);
    //等待接收方回传ack或者nak
    $isAck = rdt_rev();
    //差错检测
    if (check($isAck)) {
        //没出问题,那么把改变序号
        $num = !$num;
        //判断ack
        if ($isAck == 1) {
            //收到了Ack分组,可以结束了
            return true;
        } else if ($isAck == 0) {
            //收到了Nak分组,需要重传
            return rdt_send($data);
        }
    } else {
        //ack出问题了,那么这个时候重传
        return rdt_send($data);
    }
}

接收端

//序号
$num = 0;
function rdt_rev($packet) {
    //差错检测
    if (check($packet)) {
        //判断报文序号
        if ($packet['num'] == $num) {
            //解析报文
            $data = extract($packet);
            //序号对的
            //没有错,把数据交付给应用层并回传ack
            //把数据给应用层
            deliver_data($data);
            //回传ACK
            $ack = make_pkt(1, $num);
            udt_send($ack);
        } else {
            //序号错了,说明这不是我们要的,我们回传一个ack,告诉发送端这个分组我们收到了。
            //回传ACK
            $ack = make_pkt(1, $num);
            udt_send($ack);
        }
    } else {
        //有错,回传一个nak,不交付数据
        $nak = make_pkt(0, $num);
        udt_send($nak);
    }
}

状态机

发送端有4个状态

  • 等待调用0
  • 等待ack0或者nak0
  • 等待调用1
  • 等待ack1或者nak1

在这里插入图片描述

接收端有2个状态

  • 等待调用0
  • 等待调用1

在这里插入图片描述

去掉nak分组的rdt2.2

从上面的代码可以看出来,发送端在接收到nak的时候和丢失ack或者nak的时候都是重传。 所以我们只需要判断ack就可以了。那么同样接收方只需要回传ack就可以了。 这样一来,代码更见简单了。

发送端

//序号
$num = 0;
function rdt_send($data) {
    //生成校验和
    $checkSum = generateCheckSum($data);
    //组装报文
    $packet = make_pkt($data, $checkSum, $num);
    //调用网络层传输 
    udt_send($packet);
    //等待接收方回传ack
    $isAck = rdt_rev();
    //差错检测
    if (check($isAck) && $isAck['num'] == $num) {
        //没出问题,那么把改变序号
        $num = !$num;
        //收到了Ack分组,可以结束了
        return true;
    } else {
        //ack出问题了,那么这个时候重传
        return rdt_send($data);
    }
}

接收端

//序号
$num = 0;
function rdt_rev($packet) {
    //差错检测通过了并且报文序号正确
    if (check($packet) && $packet['num'] == $num) {
        //解析报文
        $data = extract($packet);
        //序号对的
        //没有错,把数据交付给应用层并回传ack
        //把数据给应用层
        deliver_data($data);
        //回传ACK
        $ack = make_pkt(1, $num);
        udt_send($ack);
    } else {
        //没通过差错检测或者序号错误,我们回传一个上一个ack,告诉发送端上一个分组我们收到了,当前分组没收到。
        //回传ACK
        $ack = make_pkt(1, !$num);
        udt_send($ack);
    }
}

状态机

发送端有4个状态

  • 等待调用0
  • 等待ack0或者nak0
  • 等待调用1
  • 等待ack1或者nak1

在这里插入图片描述

接收端有2个状态

  • 等待调用0
  • 等待调用1

在这里插入图片描述

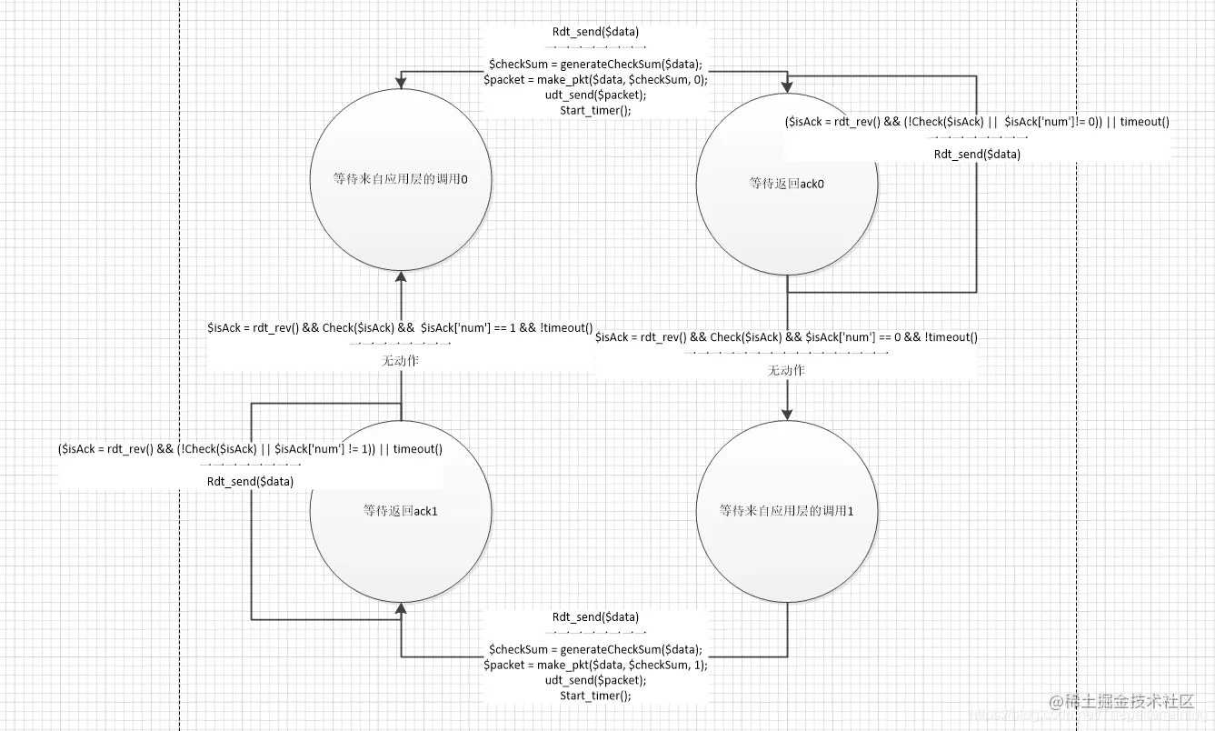
经具有比特差错的丢包信道的可靠数据传输rdt3.0

现在底层信道除了会出错,还会丢包了。

如果遇到丢包怎么办呢,也就是接收方接收不到数据了。这个时候也就回传不了ack

那么可以在发送端加上超时机制。如果长时间没收到ack。那么就重传分组。

发送端

//序号
$num = 0;
function rdt_send($data) {
    //生成校验和
    $checkSum = generateCheckSum($data);
    //组装报文
    $packet = make_pkt($data, $checkSum, $num);
    //调用网络层传输 
    udt_send($packet);
    //启动一个定时器
    start_timer();
    //等待接收方回传ack 并且没有超时
    if ($isAck = rdt_rev() && !timeout()) {
        //差错检测
        if (check($isAck) && $isAck['num'] == $num) {
            //没出问题,那么把改变序号
            $num = !$num;
            //收到了Ack分组,可以结束了
            return true;
        } else {
            //ack出问题了,那么这个时候重传
            return rdt_send($data);
        }
    } else {
        //没接收到ack或者超时 重发
        return rdt_send($data);
    }
}

接收端

无变化

状态机

发送端 在这里插入图片描述

流水线可靠数据传输协议

停等协议的缺点是性能受限。因为每次要等待上一个ack回来才能发送下一个报文。

而采用流水线就是不等待ack直接发送下一个报文。

这样会有下面的影响

  • 必须增加序号范围,因为每个分组必须有序号
  • 协议的发送方和接收方两端也许不得不缓存多个分组。
  • 所需序号范围和对缓冲的要求取决于数据传输协议如何处理丢失,损坏及时延大的分组。解决流水线的差错恢复有两种基本方法:
    • 回退N步(Go Back N)GBN
    • 选择重传(Selective Repeat)SR