Linux三种网络-vmware三种网络模式

374 阅读4分钟

本文已参与「新人创作礼」活动,一起开启掘金创作之路。

桥接
在这里插入图片描述
Bridge–桥接:默认使用VMnet0
1、原理:
Bridge桥就是一个主机,这个机器拥有两块网卡,分别处于两个局域网中,同时在"桥"上,运行着程序,让局域网A中的所有数据包原封不动的流入B,反之亦然.这样,局域网A和B就无缝的在链路层连接起来了,在桥接时,VMWare网卡和物理网卡应该处于同一IP网段,当然要保证两个局域网没有冲突的IP.
VMWare的桥也是同样的道理,只不过,本来作为硬件的一块网卡,现在由VMWare软件虚拟了!当采用桥接时,VMWare会虚拟一块网卡和真正的物理网卡进行桥接,这样,发送到物理网卡的所有数据包也就到了VMWare虚拟机,而由VMWare发出的数据包也会通过桥从物理网卡的那端发出.所以,如果物理网卡可以上网,那么桥接的软网卡也就没有问题了,这就是桥接上网的原理了.
2、联网方式:
这一种联网方式最简单,在局域网内,你的主机是怎么联网的,你在虚拟机里就怎么联网.把虚拟机看成局域网内的另一台电脑就行了.

提示:主机网卡处在一个可以访问Internet的局域网中,虚拟机才能通过Bridge访问Internet.

NAT
在这里插入图片描述
NAT–网络地址转换:默认使用VMnet8
1、原理:
NAT是Network address translate的简称.NAT计数应用在Internet网关和路由器上,比如192.168.0.123这个地址要访问Internet,它的数据包就要通过一个网关或者路由器,而网关或者路由器拥有一个能访问Internet的IP地址,这样的网关和路由器就要在收发数据包时,对数据包的IP协议层数据进行更改(即NAT),以使私有网段的主机能够顺利访问Internet.此技术解决了IP地址稀缺的问题,同样的私有IP可以网关NAT上网.
VMWare的NAT上网也是同样的道理,它在主机和虚拟机之间用软件伪造出一块网卡,这块网卡和虚拟机的IP处于一个地址段.同时,在这块网卡和主机的网络接口之间进行NAT,虚拟机发出的每一块数据包都会经过虚拟网卡,然后NAT,然后又主机的接口发出.
虚拟网卡和虚拟机处于一个地址段,虚拟机和主机处于不同地址段,主机相当于虚拟机的网关,所以虚拟机能ping到主机的ip,但是主机ping不到虚拟机的ip.
2、联网方式:
方法1、动态ip地址
主机是静态IP或动态IP,都无所谓,将虚拟机设置成使用DHCP方式上网,Windows下选择“自动获取IP“,linux下开启DHCP服务即可。(这种方法最简单,不用过多的设置,但要在VMware中进行“编辑→虚拟网络设置”,将NAT和DHCP都开启了。一般NAT默认开启,DHCP默认关闭)

方法2、静态IP地址。
如果不想使用DHCP,也可以手动设置: 
IP设置与vmnet1同网段,网关设置成vmnet8的网关(在“虚拟网络设置”里的Net选项卡里能找到Gateway)通常是xxx.xxx.xxx.2。 子网掩码设置与VMnet8相同(设置好IP地址后,子网掩码自动生成)
DNS设置与主机相同。
例如:主机IP是10.70.54.31,设置虚拟机IP为10.70.54.22。Netmask,Gateway,DNS都与主机相同即可实现 虚拟机 —主机 虚拟机<---->互联网 通信。

提示:使用NAT技术,主机能上网,虚拟机就可以访问Internet,但是主机不能访问虚拟机

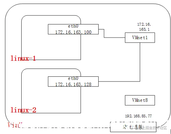
Host-only
在这里插入图片描述
1、原理:
提供的是主机和虚拟机之间的网络互访,只想让虚拟机和主机之间有数据交换,而不想让虚拟机访问Internet,就采用这个设置.
Host-only的条件下,VMWare在真正的Windows系统下,建立一块软网卡.这块网卡可以再网络连接中看到,一般是VMNET1,这块网卡的作用就是使Windows看到虚拟机的IP.
2、联网方法:
方法1:动态IP地址
像上面那样开启DHCP后,虚拟机直接自动获取IP地址和DNS。就可以和主机相连了。当然,还要进行一些局域网共享的操作,这里不再赘述。

方法2、静态IP地址。
也可以手动设置,将虚拟机IP设置与VMnet1同网段,网关设置成VMnet1的网关相同,其余设置与VMnet1相同,DNS设置与主机相同。
例如:VMnet1 IP:172.16.249.1 Gateway :172.16.249.2  
那么虚拟机 IP:172.16.249.100 Gateway: 172.16.249.2
这样、 虚拟机<—>主机 可以通信,但是、 虚拟机<—>互联网 无法通信

提示:Host-only技术只用于主机和虚拟机互访,于访问internet无关。