React多节点Dom Diff算法及Commit阶段节点删除更新插入移动源码剖析

1,562 阅读5分钟

Dom Diff 就是 React ReconcileChildren(协调子元素) 的过程,这个过程比较的是当前子 fiber 节点和新的 React Element 节点。本节介绍的是新的 React Element 有多于 1 个元素的场景,即多节点 Dom Diff。在 Dom Diff 的过程中,首先比较 key,然后比较 type,如果 key 和 type 都相同,则可以复用当前的 fiber 节点。欢迎关注mini-react一起学习react源码

多节点 DOM Diff 算法介绍

多节点 Dom Diff 相对复杂,我们先看下多节点 Dom Diff 伪代码:

function reconcileChildrenArray(returnFiber, currentFirstChild, newChildren) {
  var oldFiber = currentFirstChild;
  var newIdx = 0;

  // 第一步:for循环同时遍历新旧节点
  for (; oldFiber !== null && newIdx < newChildren.length; newIdx++) {
    // 如果key不同,则直接结束当前for循环
    if (oldFiber.key !== newChildren[newIdx].key) {
      break;
    }
    oldFiber = oldFiber.sibling;
  }

  // 第二步:判断新的element是否已经遍历完成
  if (newIdx === newChildren.length) {
    // 如果新的element优先遍历完成,则将剩下的旧的fiber节点全部删除
    deleteRemainingChildren(returnFiber, oldFiber);
    return resultingFirstChild; // dom diff结束
  }

  // 第三步:判断旧的fiber节点是否已经遍历完成
  if (oldFiber === null) {
    // 如果旧的fiber节点优先遍历完成,则遍历剩下的新的element元素,并创建新的fiber节点
    for (; newIdx < newChildren.length; newIdx++) {
      var _newFiber = createChild(returnFiber, newChildren[newIdx], lanes);
    }

    return resultingFirstChild; // dom diff 结束
  }

  // 程序执行到这里,说明新旧节点都还没遍历完成,并且存在至少一个节点key不同的场景
  // 第四步:将剩下的旧的fiber节点存到map中,使用key做为键,如果key不存在,则使用oldFiber.index做为键
  var existingChildren = mapRemainingChildren(returnFiber, oldFiber);

  for (; newIdx < newChildren.length; newIdx++) {
    // 从map中查找是否能复用旧的fiber节点
    var _newFiber2 = updateFromMap(
      existingChildren,
      returnFiber,
      newIdx,
      newChildren[newIdx]
    );
    if (_newFiber2.alternate) {
      // 如果可以复用,则将旧的fiber从existingChildren中删除
      existingChildren.delete(
        _newFiber2.key === null ? newIdx : _newFiber2.key
      );
    }
  }
  // 第五步:最后,将existingChildren中的节点全部标记为删除并添加到父节点的副作用链表中
  existingChildren.forEach(function (child) {
    return deleteChild(returnFiber, child);
  });

  return resultingFirstChild;
}

从以上伪代码可以看出,React 在对多节点的 dom diff 过程中:

首先进行一轮 for 循环,同时遍历新旧节点

  • 如果 key 都相同,则需要判断新的元素优先遍历完成,还是旧的 fiber 节点优先遍历完成
  • 如果 key 不同,则提前结束当前 for 循环,将剩下的 fiber 节点存入 map 中,继续遍历剩下的新的 element,从 map 中查找是否能复用

注意:type 不同并不会导致第一步的 for 循环提前结束。

新的 React Element 优先遍历完成,同时存在 type 不同的节点

type 不同,则将当前 fiber 节点标记为删除,继续遍历

// 更新前
<ul key="ul">
  <li key="A" id="A">A</li>
  <p key="B" id="B">B</p>
  <li key="C" id="C">C</li>
  <li key="D" id="D">D</li>
</ul>
// 更新后
<ul key="ul">
  <li key="A" id="A2">A2</li>
  <li key="B" id="B2">B2</li>
  <li key="C" id="C2">C2</li>
</ul>

删除 p#Bli#D 节点,复用 li#Ali#C节点,创建新的li#B节点

注意,在比较li#Bp#B时,发现 key 相同,但是 type 不同,React 不会提前退出第一步的 for 循环。而是继续遍历。只有在 key 不同的时候才会提前退出循环

旧的 fiber 节点优先遍历完成

// 更新前
<ul key="ul">
  <li key="A" id="A">A</li>
  <li key="B" id="B">B</li>
</ul>
// 更新后
<ul key="ul">
  <li key="A" id="A">A2</li>
  <li key="B" id="B">B2</li>
  <li key="C" id="C">C2</li>
  <li key="D" id="D">D2</li>
  <li key="E" id="E">E2</li>
</ul>

多节点 Dom Diff 复杂场景:节点删除、新增、移动

节点移动规则:先复用的在前,后复用的在后

// 更新前
<ul key="ul">
  <li key="A" id="A">A</li>
  <li key="B" id="B">B</li>
  <li key="C" id="C">C</li>
  <li key="D" id="D">D</li>
  <li key="E" id="E">E</li>
  <li key="F" id="F">F</li>
</ul>
// 更新后
<ul key="ul" onClick={this.handleClick}>
  <li key="A" id="A2">A2</li>
  <li key="B2" id="B2">B2</li>
  <li key="D" id="D2">D2</li>
  <li key="H" id="H">H</li>
  <li key="C" id="C2">C2</li>
  <li key="F" id="F2">F2</li>
  <li key="G" id="G2">G2</li>
</ul>

dom diff 过程如下:

  • 第一步:首先 for 循环同时遍历旧的 fiber 节点和新的 element 节点,当遍历到 li#Bli#B2 时发现 key不同,于是结束当前 for 循环
  • 第二步:判断新的 element 节点还没遍历完成
  • 第三步:判断旧的 fiber 节点还没遍历完成
  • 第四步:将剩下的 fiber 节点(即 li#Bli#F) 存入 map 中,即 existingChildren,key 做键。如果key不存在,则使用当前 fiber 的 index 做为键
var existingChildren = {
  B: fiberB, // li#B
  C: fiberC, // li#C
  D: fiberD, // li#D
  E: fiberE, // li#E
  F: fiberF, // li#F
};
  • 第五步:遍历剩下的 element 节点(即 li#B2li#G2),尝试着从 existingChildren 中复用 fiber 节点,如果不能复用,则创建新的 fiber 节点

经过上面的步骤,existingChildren 最终只剩下两个 fiber 节点没有被复用

{
  "B": fiberB, // li#B
  "E": fiberE, // li#E
}

调用deleteChildexistingChildren里面的没有被复用的节点删除

existingChildren.forEach(function (child) {
  return deleteChild(returnFiber, child);
});

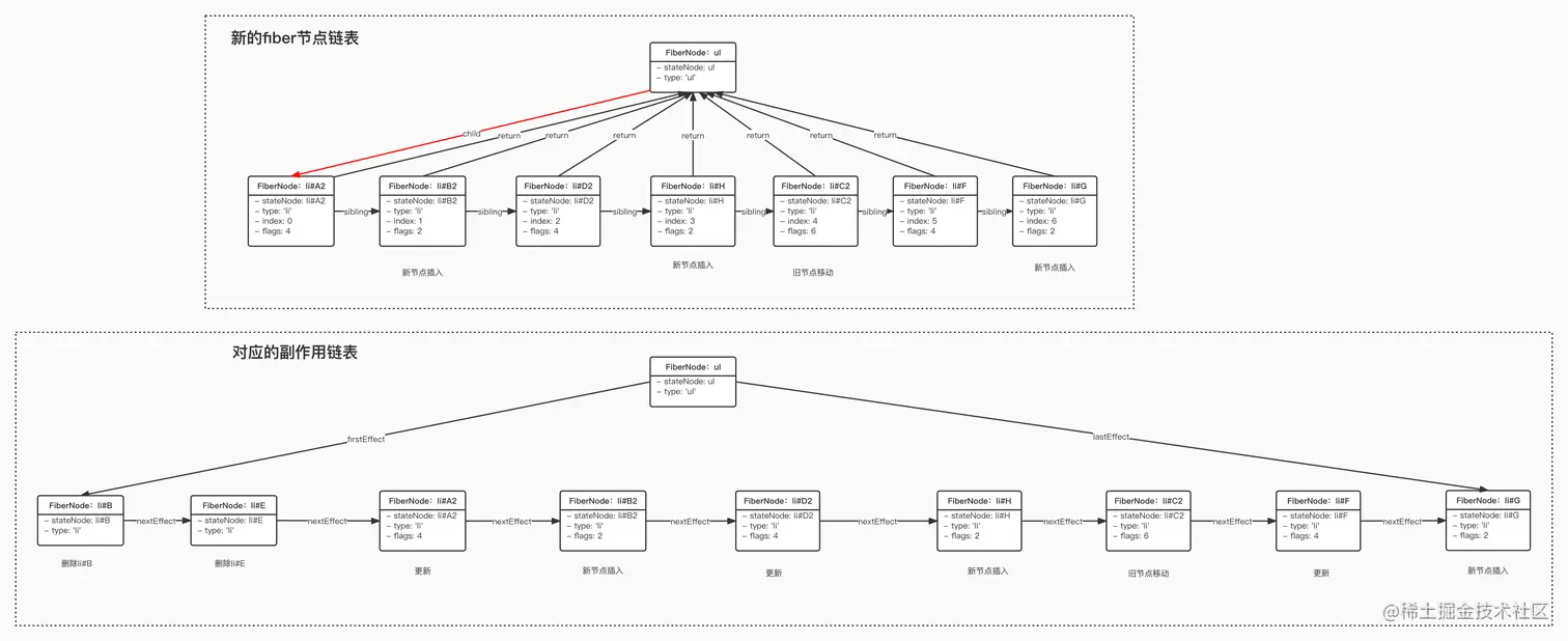
最终,我们得到下面的副作用链表,如果对 React 构建副作用链表不熟悉的,可以看这篇文章构建副作用链表算法

dom-diff-01.jpg

render 阶段:多节点 Dom Diff 节点移动规则详解

一句话概括就是:以新的 element 元素顺序为主,先复用的在前,后复用的在后(需要移动)。需要移动的节点在 reconcile 阶段将会被标记为 Placement(插入)副作用,对应的 flags 为 2

// 更新前
<ul key="ul">
  <li key="A" id="A">A</li>
  <li key="B" id="B">B</li>
  <li key="C" id="C">C</li>
  <li key="D" id="D">D</li>
  <li key="E" id="E">E</li>
  <li key="F" id="F">F</li>
</ul>
// 更新后
<ul key="ul" onClick={this.handleClick}>
  <li key="A" id="A2">A2</li>
  <li key="B2" id="B2">B2</li>
  <li key="D" id="D2">D2</li>
  <li key="H" id="H">H</li>
  <li key="C" id="C2">C2</li>
  <li key="F" id="F2">F2</li>
  <li key="G" id="G2">G2</li>
</ul>

在这个例子中,存在节点更新、移动、新节点插入的情况,那么对于移动的节点,React 采用什么算法来识别需要移动的节点并标记呢?这个算法在 placeChild 方法中,如下所示:

var lastPlacedIndex = 0; // 记录上一个复用的,不需要移动的旧节点的索引(这个索引是指在旧的节点列表中的顺序)
function placeChild(newFiber, lastPlacedIndex, newIndex) {
  newFiber.index = newIndex;

  var current = newFiber.alternate;
  if (current !== null) {
    var oldIndex = current.index;

    if (oldIndex < lastPlacedIndex) {
      // 需要移动的节点,标记为插入
      newFiber.flags = Placement;
      return lastPlacedIndex;
    } else {
      // 旧节点不需要移动
      return oldIndex;
    }
  } else {
    //新的节点,标记为插入
    newFiber.flags = Placement;
    return lastPlacedIndex;
  }
}

// 调用
lastPlacedIndex = placeChild(_newFiber, lastPlacedIndex, newIdx);

lastPlacedIndex 记录的是上一个被复用的、同时不需要移动的节点的索引,这个索引对应的是旧节点的顺序,以确定哪个节点需要移动,如果需要移动,则标记为插入。

placeChild 方法比较的是旧节点的索引

以上面的为例,对于新的节点依次调用 placeChild 方法,其中,遍历到以下节点时

  1. 当遍历到新的节点 li#D2
lastPlacedIndex = placeChild(li#D2, lastPlacedIndex, newIdx);

由于 li#D2 可以复用旧的li#D fiber 节点并且不需要移动,因此将 lastPlacedIndex 更新为 li#D 的索引,即3

  1. 当遍历到新的节点 li#C2
lastPlacedIndex = placeChild(li#C2, lastPlacedIndex, newIdx);

由于 li#C2 可以复用旧的 li#C fiber 节点,同时由于 li#C 的索引小于li#D的,因此li#C2需要移动,标记为插入,lastPlacedIndex 保持不变

  1. 当遍历到新的节点 li#F2
lastPlacedIndex = placeChild(li#F2, lastPlacedIndex, newIdx);

由于 li#F2 可以复用旧的 li#F fiber 节点,同时由于 li#F 的索引大于li#D的(即原本 F 的位置就是在 D 后面),因此li#F不需要移动,lastPlacedIndex 更新为 li#F 的索引,即 5

commit 阶段:多节点 Dom Diff 节点删除、更新、插入(移动)

render 阶段我们将得到一个副作用链表,commit 阶段遍历副作用链表上的节点,并执行对应的操作。副作用链表如下

dom-diff-02.jpg

commit 阶段操作真实 dom 的逻辑都在commitMutationEffects 函数中,这个函数从头开始遍历副作用链表,其中 commitPlacement 执行的是插入的逻辑。commitWork执行的是更新的逻辑。commitDeletion 执行的是删除的逻辑。

function commitMutationEffects(root, renderPriorityLevel) {
  while (nextEffect !== null) {
    var flags = nextEffect.flags;
    var primaryFlags = flags & (Placement | Update | Deletion | Hydrating);

    switch (primaryFlags) {
      // 插入
      case Placement: {
        commitPlacement(nextEffect);
        nextEffect.flags &= ~Placement;
        break;
      }
      // 插入并更新,针对节点移动的情况
      case PlacementAndUpdate: {
        // Placement
        commitPlacement(nextEffect);
        nextEffect.flags &= ~Placement;
        var _current = nextEffect.alternate;
        // 更新
        commitWork(_current, nextEffect);
        break;
      }
      case Update: {
        // 更新
        var _current3 = nextEffect.alternate;
        commitWork(_current3, nextEffect);
        break;
      }
      case Deletion: {
        // 删除
        commitDeletion(root, nextEffect);
        break;
      }
    }
    nextEffect = nextEffect.nextEffect;
  }
}

commitMutationEffects执行前,旧节点如下:

dom-diff-03.jpg 下面我们开始依次遍历副作用链表:

  1. 第一步:删除 li#B 节点

dom-diff-04.jpg

  1. 第二步:删除 li#E 节点

dom-diff-05.jpg

  1. 第三步:更新 li#A 节点

dom-diff-06.jpg

  1. 第四步:插入新节点 li#B2

commitPlacement执行的是节点的插入操作,插入操作相对复杂,我们来拆解一下这个过程

function commitPlacement(finishedWork) {
  // 找出当前节点的父节点
  var parentFiber = getHostParentFiber(finishedWork);
  // 获取父节点的真实的dom
  var parentStateNode = parentFiber.stateNode;
  // 为finishedWork查找第一个没有插入副作用(即不用执行插入操作)的兄弟节点
  var before = getHostSibling(finishedWork);

  insertOrAppendPlacementNode(finishedWork, before, parent);
}
function getHostSibling(fiber) {
  var node = fiber;

  while (true) {
    // 没有兄弟节点
    while (node.sibling === null) {
      // 如果父节点是个真实dom的话,则返回null
      if (isHostParent(node.return)) {
        return null;
      }
      node = node.return;
    }
    node = node.sibling;

    // 查找最近的不用执行插入操作的兄弟节点
    if (!(node.flags & Placement)) {
      return node.stateNode;
    }
  }
}

function insertOrAppendPlacementNode(node, before, parent) {
  var stateNode = node.stateNode;
  if (before) {
    // 如果getHostSibling找到第一个没有插入副作用的兄弟节点,则在兄弟节点前插入新的节点
    parent.insertBefore(stateNode, before);
  } else {
    // 如果getHostSibling没有找到不带插入副作用的兄弟节点,则直接将节点追加到父节点的子节点后面
    parent.appendChild(stateNode);
  }
}

首先获取当前节点的父节点,其次调用getHostSibling查找第一个没有插入副作用,即!(node.flags & Placement)为 true的兄弟节点,如果该兄弟节点存在,则在该兄弟节点前插入新的节点,否则直接追加到父节点的子节点后面。

在我们的例子中,li#B2 后面第一个没有插入副作用的节点是 li#D2,因此 React 在 li#D 前面插入 li#B2

dom-diff-07.jpg

  1. 第五步:更新 li#D 节点

dom-diff-08.jpg

  1. 第六步:插入新节点 li#H

    和第四步一样,我们需要找到第一个没有插入副作用的兄弟节点,对于 li#H 来说,第一个没有插入副作用的兄弟节点就是 li#F2,因此在li#F前面插入li#H

dom-diff-09.jpg

  1. 第七步:插入并更新节点 li#C2

注意 li#C2 的副作用标志是6,这是插入并更新的标志,实际上这是旧节点需要移动的意思。首先执行的是插入操作,和第四步一样,我们需要为 li#C2 找到第一个没有插入副作用的兄弟节点,这里是 li#F,因此在 li#F 前面插入 li#C

dom-diff-10.jpg 然后执行更新操作

dom-diff-11.jpg

  1. 第八步:更新 li#F 节点

dom-diff-12.jpg

  1. 第九步:插入新节点 li#G2 和第四步一样,我们需要为li#G2找到第一个没有插入副作用的兄弟节点,li#G2已经没有兄弟节点了,因此我们直接调用它父节点的appendChild方法往后面追加即可

dom-diff-13.jpg

多节点 DOM Diff 主要源码

Dom Diff 协调从 reconcileChildFibers 函数开始,而多节点的协调算法在reconcileChildrenArray函数中

reconcileChildFibers 函数,Dom Diff 的入口。

function reconcileChildFibers(returnFiber, currentFirstChild, newChild, lanes) {
  if (isArray(newChild)) {
    return reconcileChildrenArray(
      returnFiber,
      currentFirstChild,
      newChild,
      lanes
    );
  }
}

reconcileChildrenArray 函数,多节点 Dom Diff 的逻辑都在这个函数里面

function reconcileChildrenArray(
  returnFiber,
  currentFirstChild,
  newChildren,
  lanes
) {
  var resultingFirstChild = null;
  var previousNewFiber = null;
  var oldFiber = currentFirstChild;
  var lastPlacedIndex = 0;
  var newIdx = 0;
  var nextOldFiber = null;
  // 第一轮循环 存在旧的fiber节点
  for (; oldFiber !== null && newIdx < newChildren.length; newIdx++) {
    // Q1:什么场景下,oldFiber.index > newIdx
    if (oldFiber.index > newIdx) {
      nextOldFiber = oldFiber;
      oldFiber = null;
    } else {
      nextOldFiber = oldFiber.sibling;
    }

    // key不同或者oldFiber为null的情况下,updateSlot才会返回null
    var newFiber = updateSlot(
      returnFiber,
      oldFiber,
      newChildren[newIdx],
      lanes
    );

    // 如果key不同,则退出当前for循环
    if (newFiber === null) {
      // Q2:什么场景下,oldFiber === null
      if (oldFiber === null) {
        oldFiber = nextOldFiber;
      }
      break;
    }

    // key相同,但是type不同的情况下,由于无法复用当前节点,因此需要将当前节点标记为删除,并添加到父节点的副作用链表中
    if (oldFiber && newFiber.alternate === null) {
      deleteChild(returnFiber, oldFiber);
    }
    // 为newFiber设置新的索引newIdx,同时判断是否需要移动
    // 如果oldindex 小于 lastPlacedIndex,说明需要移动
    lastPlacedIndex = placeChild(newFiber, lastPlacedIndex, newIdx);

    if (previousNewFiber === null) {
      resultingFirstChild = newFiber;
    } else {
      previousNewFiber.sibling = newFiber;
    }

    previousNewFiber = newFiber;
    oldFiber = nextOldFiber;
  }
  // 如果新的react element元素已经遍历完成,则将剩余的旧的fiber节点删除
  if (newIdx === newChildren.length) {
    deleteRemainingChildren(returnFiber, oldFiber);
    return resultingFirstChild;
  }

  // oldFiber为null,说明旧的fiber节点已经遍历完成,因此我们只需要为剩下的新的react element创建
  // 新的fiber节点即可
  if (oldFiber === null) {
    for (; newIdx < newChildren.length; newIdx++) {
      var _newFiber = createChild(returnFiber, newChildren[newIdx], lanes);

      if (_newFiber === null) {
        continue;
      }

      lastPlacedIndex = placeChild(_newFiber, lastPlacedIndex, newIdx);

      if (previousNewFiber === null) {
        // TODO: Move out of the loop. This only happens for the first run.
        resultingFirstChild = _newFiber;
      } else {
        previousNewFiber.sibling = _newFiber;
      }

      previousNewFiber = _newFiber;
    }

    return resultingFirstChild;
  }
  // 将剩下的旧的fiber节点存到map中,方便快速查找
  var existingChildren = mapRemainingChildren(returnFiber, oldFiber);
  for (; newIdx < newChildren.length; newIdx++) {
    var _newFiber2 = updateFromMap(
      existingChildren,
      returnFiber,
      newIdx,
      newChildren[newIdx],
      lanes
    );

    if (_newFiber2 !== null) {
      if (_newFiber2.alternate !== null) {
        // 如果alternate存在,说明是复用了旧的节点,则从map中移除这个节点
        existingChildren.delete(
          _newFiber2.key === null ? newIdx : _newFiber2.key
        );
      }

      lastPlacedIndex = placeChild(_newFiber2, lastPlacedIndex, newIdx);

      if (previousNewFiber === null) {
        resultingFirstChild = _newFiber2;
      } else {
        previousNewFiber.sibling = _newFiber2;
      }

      previousNewFiber = _newFiber2;
    }
  }

  // 剩下的没有被复用的节点,需要标记为删除,并且添加到父节点的副作用链表中
  existingChildren.forEach(function (child) {
    return deleteChild(returnFiber, child);
  });

  return resultingFirstChild;
}

updateSlot函数判断如果可以复用当前节点,则复用。否则创建新的 fiber 节点并返回

// key不同或者当前fiber不存在,返回null
// 如果key相同,但是当前fiber节点为null,则创建新的fiber节点
// 如果key相同,type不同,则创建新的fiber节点
// 如果key相同,type相同,则复用当前的fiber节点
function updateSlot(returnFiber, oldFiber, newChild, lanes) {
  var key = oldFiber !== null ? oldFiber.key : null;
  if (typeof newChild === "object" && newChild !== null) {
    switch (newChild.$$typeof) {
      case REACT_ELEMENT_TYPE: {
        if (newChild.key === key) {
          return updateElement(returnFiber, oldFiber, newChild, lanes);
        } else {
          return null;
        }
      }
    }
  }
  return null;
}
function useFiber(fiber, pendingProps) {
  // 重置index以及sibling
  var clone = createWorkInProgress(fiber, pendingProps);
  clone.index = 0;
  clone.sibling = null;
  return clone;
}
function updateElement(returnFiber, current, element, lanes) {
  if (current !== null) {
    if (current.elementType === element.type) {
      // Move based on index
      var existing = useFiber(current, element.props);
      existing.return = returnFiber;
      return existing;
    }
  }
  // 如果旧的fiber节点不存在,或者type不同,则创建新的fiber节点,并插入
  var created = createFiberFromElement(element, returnFiber.mode, lanes);
  created.return = returnFiber;
  return created;
}

deleteRemainingChildrencurrentFirstChild以及其后面的所有兄弟节点都标记为删除,并全部添加到父节点的副作用链表中

// 删除其余的fiber节点
function deleteRemainingChildren(returnFiber, currentFirstChild) {
  var childToDelete = currentFirstChild;
  while (childToDelete !== null) {
    deleteChild(returnFiber, childToDelete);
    childToDelete = childToDelete.sibling;
  }
  return null;
}

deleteChild 将单个节点标记为删除,并且添加到父节点的副作用链表中

// 将fiber节点标记为删除,并添加到父节点的副作用链表中
function deleteChild(returnFiber, childToDelete) {
  var last = returnFiber.lastEffect;
  if (last !== null) {
    last.nextEffect = childToDelete;
    returnFiber.lastEffect = childToDelete;
  } else {
    returnFiber.firstEffect = returnFiber.lastEffect = childToDelete;
  }
  childToDelete.nextEffect = null;
  childToDelete.flags = Deletion;
}

placeChild函数为新的节点计算索引。新插入的节点返回 lastPlacedIndex,如果是复用当前 fiber 节点,则需要比较

function placeChild(newFiber, lastPlacedIndex, newIndex) {
  newFiber.index = newIndex;
  var current = newFiber.alternate;

  if (current !== null) {
    var oldIndex = current.index;

    if (oldIndex < lastPlacedIndex) {
      // This is a move.
      newFiber.flags = Placement;
      return lastPlacedIndex;
    } else {
      // This item can stay in place.
      return oldIndex;
    }
  } else {
    // This is an insertion.
    newFiber.flags = Placement;
    return lastPlacedIndex;
  }
}

mapRemainingChildren 将剩下的旧的 fiber 节点添加到 map 中,方便快速查找。如果 key 为 null,则使用节点的 index 作为键

function mapRemainingChildren(returnFiber, currentFirstChild) {
  var existingChildren = new Map();
  var existingChild = currentFirstChild;
  while (existingChild !== null) {
    if (existingChild.key !== null) {
      existingChildren.set(existingChild.key, existingChild);
    } else {
      existingChildren.set(existingChild.index, existingChild);
    }

    existingChild = existingChild.sibling;
  }

  return existingChildren;
}

updateFromMap

function updateFromMap(existingChildren, returnFiber, newIdx, newChild, lanes) {
  if (typeof newChild === "object" && newChild !== null) {
    switch (newChild.$$typeof) {
      case REACT_ELEMENT_TYPE: {
        var _matchedFiber =
          existingChildren.get(newChild.key === null ? newIdx : newChild.key) ||
          null;
        return updateElement(returnFiber, _matchedFiber, newChild, lanes);
      }
    }
  }
  return null;
}