Linux文件系统的常用命令

185 阅读4分钟

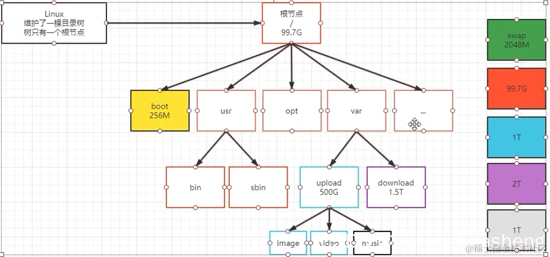
window的缺点
在这里插入图片描述
在这里插入图片描述
linux没有盘符的限制,除了boot,和swap(交换区)其他都是共享一个空间,如果出现空间不够了,还可以很方便的外加空间
挂载的命令
在这里插入图片描述

二级文件目录介绍

在这里插入图片描述
第一个文件目录:bin下面存放可执行文件
第二个文件目录:boot下面存放引导分区
第三个文件目录:dev下面存放设备信息
第四个文件目录:etc下面存放的是Linux的核心配置文件和window中的system32一样
第五个文件目录:home家目录对应window里c盘下的用户文件夹
第六个文件目录:lib类库,类似window的一些动态链接库
第七个文件目录:media,多媒体文件夹
第八个文件目录:mnt,像什么U盘就挂载在这个地方
第九个文件目录:opt平时用的软件装到这里面
第十个文件目录:usr系统软件装这个文件夹下
第十一个文件目录:proc这个文件目录下存放进程信息,在Linux里面万事万物都是文件,进程信息也是文件,关机就没了
第十二个文件目录:root,根目录,管理员目录
第十三个文件目录:run,系统运行时的一些信息
第十四个文件目录:tmp存放临时变量的
第十五个文件目录:var存放长久的变量的
第十六个文件目录:srv,存放一些服务启动之后需要的数据
第十七个文件目录:sys这里装了新出现的一个文件系统sysfs,这个文件系统是内核设备树的一个直观反映。
第十八个文件目录:sbin,超级用户对应的一些命令

常见关于文件操作的命令

命令1:cd +文件的路径
在这里插入图片描述
命令2:ll 和 ls
ll 在某目录下直接执行就是查看此目录下的信息,如果在ll 后面加文件地址,就是查看此地址下的目录信息 ,ls就是查看目录下的简略信息
在这里插入图片描述
命令3:mkdir 创建文件夹
在这里插入图片描述
mkdir 加入参数p可以创建连级目录
在这里插入图片描述
一次创建多个文件
在这里插入图片描述
命令四:删除文件
rmdir +()rmdir删除一个空的文件夹,必须是空的

命令五:拷贝文件
cp 命令和在哪个目录下使用没有关系,只要写好后面两个东西就行
在这里插入图片描述
如果要拷贝文件夹,需要加一个参数r

命令六:mv 剪切或者重命名文件,必须到当前目录下才能操作,
剪切:
在这里插入图片描述
重命名:
在这里插入图片描述
命令7 rm
rm删除文件
在这里插入图片描述
rm -f 强制删除,不会弹出提示

rm -r 删除文件夹
用的多的是rm -rf,但是这个命令比较危险

命令八stat +文件名,查看文件原信息
在这里插入图片描述
access:只要打开文件,时间就会变化
Modify:要打开文件或修改里面的内容
change:修改它的原数据就会改变

命令九:touch的作用是如果没有文件就创建文件,没有文件就把三个时间设置成一样的,注意不是创建文件夹。

命令10:cat查看文件内容

文件系统的软硬链接

在Linux系统中有三类文件
以-开头的是文件
以d开头的是文件夹
以l开头的是链接
给文件abc创建软链接
在这里插入图片描述

在这里插入图片描述

软链接和硬链接的区别
在这里插入图片描述
黄色的代表在磁盘中的位置。
软链接在磁盘中占了一个位置(7948),这个位置又指向目标文件(目标文件在磁盘中的位置为6356).
硬链接直接指向目标文件(6358),文件名字只是一个引用。

查看文件内容的命令
cat more less head tail
cat
more
less
head -50 num.txt
tail -50 num.txt
在这里插入图片描述
tail有一个非常常用的用法就是监控文件
tail -f num.txt 监控文件的iNode(文件的唯一标识)
tail -F num.txt 监控文件的文件名

echo a>>num.txt
把a 写入到num.txt中

find 命令,用于查找文件位置
fine 要查找的范围 -name 名字(名字可以考虑用通配符*)