[树莓派]手把手教你连接继电器

4,823 阅读1分钟

什么是继电器

继电器(英文名称:relay)是一种电控制器件,是当输入量(激励量)的变化达到规定要求时,在电气输出电路中使被控量发生预定的阶跃变化的一种电器。它具有控制系统(又称输入回路)和被控制系统(又称输出回路)之间的互动关系。通常应用于自动化的控制电路中,它实际上是用小电流去控制大电流运作的一种“自动开关”。故在电路中起着自动调节、安全保护、转换电路等作用。

准备材料

  1. 树莓派 zero wh 一个

D4Ic2q.png

  1. 继电器一个(型号JQC-3FF-S-Z)

D4IWrT.png

  1. 拆开的 USB 数据线

D4I5a4.png

  1. LED 灯

D4IHR1.png

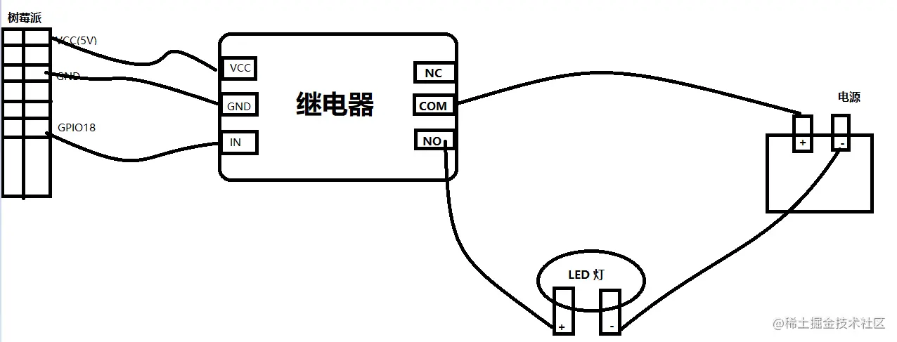
继电器与树莓派线路连接

  • 继电器 VCC 接树莓派 5v5
  • 继电器 GND 接树莓派 GND
  • 继电器 IN 接树莓派 GPIO18

注意分辨 VCC 和 GND,不要接反!!!

继电器、LED灯和电源线路连接

  • 继电器 NO 接LED 正极
  • 继电器 COM 接电源 正极
  • LED 负极 接电源 负极

如下图所示

实物连接图

D4o9JA.png

代码运行

vim jdq.py

写入以下内容

# -*- coding: utf-8 -*-
import RPi.GPIO as GPIO
import time
 
# BCM 编号方式
GPIO.setmode(GPIO.BCM)
# 设置[以BCM编号为18]的GPIO口为输出模式
GPIO.setup(18, GPIO.OUT)
# 开启
GPIO.output(18, GPIO.HIGH)          
time.sleep(5)
# 关闭
GPIO.output(18, GPIO.LOW)
GPIO.cleanup()

执行 jdq.py 代码

python3 jdq.py

当听到 的一声,说明开了,LED 灯就会亮,再听到 的一声,说明关了,LED 灯就会熄灭。

知识扩展

继电器原理图

D4TmnK.gif

参考

树莓派C编程实现继电器控制

使用树莓派控制继电器