Wi-Fi+BLE 通断器开发资料全开源!快速打造您的智能“改装神器”

2,170 阅读6分钟

随着智能家居概念的普及,越来越多的人想将自己的家改造成智能家庭。但智能电器价格普遍偏高,如何自己动手,用低成本的方式快速体验智能家居的便利呢?

于是,一款堪称传统电器的“改装神器”—— 智能通断器诞生了!

智能通断器,也叫开关模块,可以非常方便地接入家中原有开关、插座、灯具、电器的线路中,通过手机App或者语音即可控制电路通断,轻松实现原有家居设备的智能化改造。

作为 DIY 界的新宠儿,智能通断器以其成本低、可玩性高、操作便捷等优点,深受广大开发者、DIY用户的青睐,已经成为智能家居改装的畅销产品。

比如在照明产品中,我们可以将智能通断器串联在面板开关与灯具之间,让传统灯具产品秒变智能,具备远程控制开关灯、设置定时模式、场景联动等功能。

除了照明产品外,智能通断器还广泛适用于开关、插座、窗帘、调光、风扇等多种产品形态。

通断器的产品原理

通断器原理比较简单,结构原理拆机图可以看得很清楚,基本由外壳+PCBA组成。输入端接电源零火线,输出端接要控制的电器设备,控制板负责控制电路的通断,联网模组负责智能化联网。

通断器的常见功能有哪些?

通断器,常见的基础功能基本包含:开关、定时、倒计时等功能。智能化可支持的扩展功能越来越丰富,常见的拓展功能:

语音控制:可通过智能音箱(亚马逊Echo、Google Home、小爱音箱、天猫精灵、小度音箱等)语音控制

支持点动开关

设置一个时间,设备每次开启后,在延时一定时间后会自动关闭设备。主要用于需要自动关闭的场景,如走廊灯、楼道灯、电控门锁等。如开启点动开关并设置了1分钟,在触发楼道灯开打后,等待1分钟后灯会自动关闭,不需要手动关灯。

上电状态可设置,可以自由决定设备断电后重新上电设备的默认状态。

① 断电:设备断电重新上电后,默认处于断电状态

② 通电:设备断电重新上电后,默认处于通电状态

③ 断电记忆:设备断电重新上电后,通/断电状态与断电前保持一致

多种定时模式

循环定时设置一段总的时间,在此时间段内可以设置开启时间段和关闭时间段,之后将以此时间循环开启和关闭。 循环定时主要用于解放劳动力,用于循环浇灌、投食、灯光场景控制等。

随机定时设置一段总的时间,在此时间段内随机开启和关闭设备。 随机定时主要用于防盗,当不在家时,通过随机控制室内开关灯来模拟人在家场景,达到防贼目的。

支持翘板开关 & 自复位开关

翘板开关:按下后切换到对应的位置,如灯具开关;自复位开关:按下释放后回弹到初始位置,如出门开关、门铃按钮等; 可在固件配置页进行对应的选择。

智能场景联动

与其他智能设备联动,通过App设置联动规则,拓展更多智能家居玩法。

支持过零检测

产品支持过零检测,在过零点时执行继电器动作 (闭合/断开)。

原理:交流正弦波在正负半周切换时,会经过零点,在零点执行继电器通断时,可以有效避免触点 打火,尤其是在大功率负载的电路中,可延长继电器寿命.

双模支持蓝牙控制

双模联网模组(Wi-Fi+BLE)设备正常连接后,路由器关闭/断网/断电(没有 Wi-Fi 热点信号)的情况下,App 面板也可通过手机自带的蓝牙功能,实现设备的蓝牙本地控制及云端联动,不惧断网风险。

产品参数

来源于淘宝图片

设备主要参数有以下几种:

控制方式:Wi-Fi、BLE、双模(Wi-Fi+BLE),双模为优

尺寸:暗盒因为要装到开关盒中,所以对尺寸有要求

自身功耗:自身功耗决定待机时所耗的电量,一般小于0.5w的不会怎么费电

电源输入:强电市电居多,不同国家市电电压不一,要看清型号规格

承受功率:通断器所能承受的电流,功率比较大的设备需要注意

支持音箱:支持音箱品类,是否拥有语音音箱控制能力是体验感的重点

设备功能:

暗盒通断器

智能通断器,最常见的类别就是一路通断器。

暗盒通断器,可以直接装到原有墙壁开关之类的86盒中,可以不改变设备外观。

还有很多行业专用通断器,如调光通断器、车库门通断器、电量检测通断器等,功能会有特殊扩展。

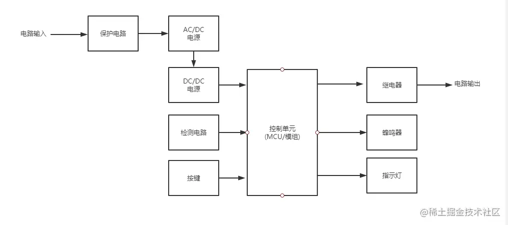
产品框图

技术框图

通常通断器品类,控制逻辑比较简单,联网模组负责电路的控制和网络的接入,这样可以减少一颗 MCU 的成本。不过复杂度更高的特殊品类的通断器,也有的带单独的 MCU 负责逻辑控制。设备通过模组连入云端后,可以通过云平台实现三方语音音箱的打通,App作为客户端也可以通过云端控制设备。

对于通断器的外围电路,整体也比较简单。通常强电设备输入为市电,输出由不同的产品类型一路到多路不同。特殊品类的通断器会有部分检测电路,比如温湿度、计量电路、过零检测电路等。按键,蜂鸣器,指示灯等多种外设,通常用来配网和指示设备状态。

开发教程

产品功能:基于涂鸦IoT开发平台制作一款双路智能通断器。

硬件模块:模块使用 WB3S,原理图如下。具体BOM和PCBA原理图

结构设计:外壳采用3D打印

软件开发:创产品-UI选择-模组选择-SDK开发

具体步骤可参考详细教学案例:developer.tuya.com/cn/demo/qui…