快乐的五一假期已经过去了,大家过的如何?在山东老家,我经历了从38度到22度的过山车似的降温;也吃了好些心心念的美食,如甏肉、鱼头泡饼、糁汤、风味茄子(狗头保命);也和好友度过愉快的时光🙊
闲言少叙,下面进入正题,本文将介绍如何给几何图形穿上漂亮的“衣服”(以后我会少开车,做一个纯洁的人)👗
前言
在WebGL中有一项很重要的技术 —— 纹理映射。说白了,所谓纹理映射就是将一张图片映射到一个几何图形的表面上去(就像孩童时喜欢在胳膊、手背上贴贴纸一样)😁将“贴纸”贴到一个矩形上之后,这个矩形表面看上去就像是一张图片,而此时,这张图片又可以称为纹理图像或纹理。
纹理映射的作用,就是根据纹理图像为之前光栅化后的每个片元涂上适当的颜色,组成纹理图像的像素又被称为纹素,每一个纹素的颜色都使用RGB或RGBA格式编码。如图:

图中的每个小方块都是一个纹素(图片来源)。
纹理映射

问:在WebGL中进行纹理映射,分为几步?
答:4步。
第一步 - 准备纹理图像
天才第一步,雀...

作为一名龙珠的爱好者,在此我就准备了一张悟空的图片(图片来源):

第二步 - 为几何图形配置映射方式
指定映射方式就是确定“几何图形的某个片元”的颜色如何决定。我们利用图形的顶点坐标来确定屏幕上哪部分被纹理图像覆盖,使用纹理坐标来确定纹理图像的哪部分将覆盖到几何图形上。纹理坐标是一套新的坐标系统,下面将会对纹理坐标进行简单的介绍。
纹理坐标
纹理坐标是纹理图像上的坐标,通过纹理坐标可以在纹理图像上获取纹素颜色。WebGL系统中的纹理坐标系统是二维的,为了将纹理坐标和我们平时使用的坐标系统区分开来,WebGL中使用s和t命名纹理坐标系统(st坐标系统),无图言Dior:

如图,在纹理坐标系中,纹理图像的左下角为(0.0, 0.0),右上角为(1.0, 1.0)。不要与WebGL的坐标系统搞混哦!
将纹理映射到几何图形
来看看这张图:

这张图是将纹理图像的顶点映射到WebGL坐标系统中的四个顶点处,有小伙伴可能会想到“将这个长方形的图片映射到一个正方形的区域,图片岂不是会变形”,要注意在WebGL坐标系统中我们使用的(0.5, 0.5, 0.0)这种坐标是一个相对的坐标值,如果我们的canvas是个正方形,那么上图中对应的映射区域就是个正方形,如果是长方形,同理映射区域就是个长方形。下面来看看我们的着色器如何编写:
// 顶点着色器
attribute vec4 a_Position;
attribute vec2 a_TexCoord;
varying vec2 v_TexCoord;
void main() {
gl_Position = a_Position;
v_TexCoord = a_TexCoord;
}
顶点着色器中多声明了一个vec2变量,用来接收纹理图像的坐标,而在片元着色器会在稍后介绍。再修改一下initVertexBuffers方法:
function initVertexBuffers (gl) {
const verticesTexCoords = new Float32Array([
// 顶点坐标 纹理坐标
-0.5, 0.5, 0.0, 1.0,
-0.5, -0.5, 0.0, 0.0,
0.5, 0.5, 1.0, 1.0,
0.5, -0.5, 1.0, 0.0,
]);
const n = 4;
// 创建缓冲区对象
const vertexTexCoordBuffer = gl.createBuffer();
// ...
// 将顶点坐标写入缓冲区
gl.bindBuffer(gl.ARRAY_BUFFER, vertexTexCoordBuffer);
gl.bufferData(gl.ARRAY_BUFFER, verticesTexCoords, gl.STATIC_DRAW);
// ...
// 将纹理坐标分配给a_TexCoord并开启它
const a_TexCoord = gl.getAttribLocation(gl.program, 'a_TexCoord');
// ...
return n;
}
上面代码在之前的文章中写过很多遍,主要是添加了纹理坐标,就不再赘述。这样就在顶点着色器中接收到了纹理坐标,并光栅化后传给片元着色器;随后,片元着色器根据片元的纹理坐标,从纹理图像中抽取出纹素颜色,赋给当前片元,并设置顶点的纹理坐标(initVertexBuffers())。
第三步 - 加载纹理图像
加载纹理图像要使用我们的Image对象来完成:
function initTexture (gl, n) {
const texture = gl.createTexture(); // 创建纹理对象
// 获取 u_Sampler 的存储位置(会在第四步中介绍)
const u_Sampler = gl.getUniformLocation(gl.program, 'u_Sampler');
const image = new Image();
// 注册图像加载事件响应函数
image.onload = function () {
loadTexture(gl, n, texture, u_Sampler, image);
};
image.src = '...';
return true;
}
function loadTexture (gl, n, u_Sampler, image) {
gl.pixelStorei(gl.UNPACK_FLIP_Y_WEBGL, true); //翻转纹理图像的 y 轴
gl.activeTexture(gl.TEXTURE0); // 开启 0 号纹理单元
gl.bindTexture(gl.TEXTURE_2D, texture); // 向 target 绑定纹理对象
// 配置纹理参数
gl.texParameteri(gl.TEXTRUE_2D, gl.TEXTURE_MIN_FILTER, gl.LINEAR);
// 配置纹理图像
gl.texImage2D(gl.TEXTURE_2D, gl.RGB, gl.RGB, gl.UNSIGNED_BYTE, image);
gl.uniform1i(u_Sampler, 0); // 将 0 号纹理传递给着色器
gl.clear(gl.COLOR_BUFFER_BIT);
gl.drawArrays(gl.TRIANGLE_STRIP, 0, n); // 绘制矩形
}
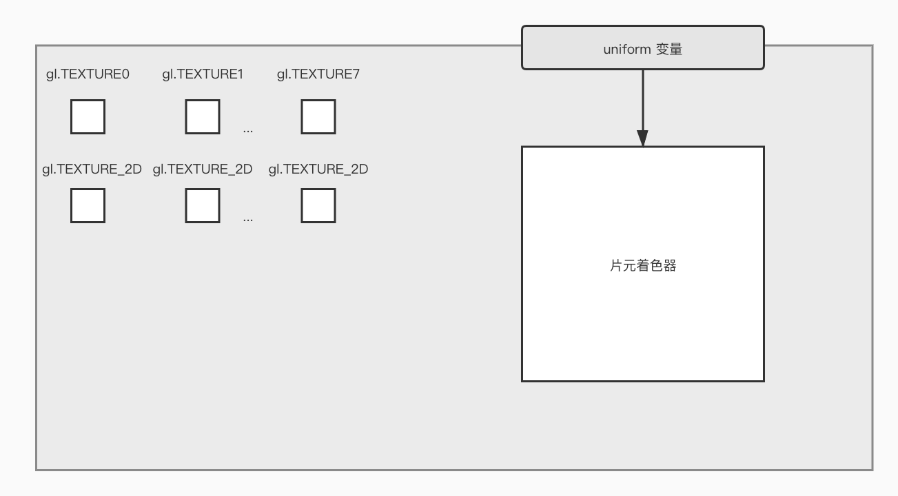
initTexture函数中应该比较好理解,下面将直接介绍loadTexture函数。首先在我们的WebGL系统中有8个纹理单元分别是gl.TEXTURE0到gl.TEXTURE7,这每一个纹理单元都与gl.TEXTURE_2D相关联,而后者就是绑定纹理时的纹理目标:

当调用gl.createTexture后,WebGL系统中就会存在一个纹理对象:

坐标轴翻转
gl.pixelStorei(gl.UNPACK_FLIP_Y_WEBGL, 1)函数是WebGL中的图像预处理函数,第一个参数是处理方式,第二个参数为处理方式的参数,详情如下表:
| 模式名称 | 描述 | 类型 | 默认值 | 可选值 | Specified in |
|---|---|---|---|---|---|
| gl.PACK_ALIGNMENT | Packing of pixel data into memory | GLint | 4 | 1, 2 , 4, 8 | OpenGL ES 2.0 |
| gl.UNPACK_ALIGNMENT | Unpacking of pixel data from memory. | GLint | 4 | 1, 2 , 4, 8 | OpenGL ES 2.0 |
| gl.UNPACK_FLIP_Y_WEBGL | 如果为true,则把图片上下对称翻转坐标轴(图片本身不变)。 | GLboolean | false | true, false | WebGL |
| gl.UNPACK_PREMULTIPLY_ALPHA_WEBGL | Multiplies the alpha channel into the other color channels | GLboolean | false | true, false | WebGL |
| gl.UNPACK_COLORSPACE_CONVERSION_WEBGL | Default color space conversion or no color space conversion. | GLenum | gl.BROWSER_DEFAULT_WEBGL | gl.BROWSER_DEFAULT_WEBGL,gl.NONE |
WebGL |
WebGL中的纹理坐标系统的t轴方向与PNG/BMP/JPG等格式图片的坐标系统的y轴方向是相反的。所以只有先将图像的y轴进行反转,才能将图像正确地映射到图形上:

激活纹理单元
WebGL通过一种叫做纹理单元的机制来同时使用多个纹理。每个纹理单元有一个单元编号来管理一张纹理图像,一些其他系统支持的个数更多。内置变量gl.TEXTURE0到gl.TEXTURE7各代表一个纹理单元。
在使用纹理单元之前,需要调用gl.activeTexture(gl.TEXTURE0)来激活它(下图中激活的是TEXTURE0):

绑定纹理对象
接下来,我们还要告诉WebGL系统纹理对象使用的是哪种类型的纹理。在对纹理对象操作之前,我们需要绑定纹理对象,这里会发现这一系列的操作和缓冲区很相似:在对缓冲区对象进行操作之前,也需要绑定缓冲区对象。WebGL支持两种类型的纹理:gl.TEXTURE_2D和gl.TEXTURE_CUBE_MAP,分别为二维纹理和立方体纹理。当调用gl.bindTexture后:

这样我们就指定了纹理对象的类型(gl.TEXTURE_2D)。
配置纹理对象参数
配置纹理对象的参数的目标主要是设置:如何根据纹理坐标获取纹素颜色、以及按哪种方式重复填充纹理。对于gl.texParameteri()方法的参数含义如下图:
| pname | 描述 | 参数 |
|---|---|---|
| gl.TEXTURE_MAG_FILTER | 纹理放大滤波器 | gl.LINEAR(默认值),gl.NEAREST |
| gl.TEXTURE_MIN_FILTER | 纹理缩小滤波器 | gl.LINEAR,gl.NEAREST,gl.NEAREST_MIPMAP_NEAREST,gl.LINEAR_MIPMAP_NEAREST,gl.NEAREST_MIPMAP_LINEAR(默认值),gl.LINEAR_MIPMAP_LINEAR |
| gl.TEXTURE_WRAP_S | 纹理坐标水平填充 s |
gl.REPEAT(默认值),gl.CLAMP_TO_EDGE,gl.MIRRORED_REPEAT |
| gl.TEXTURE_WRAP_T | 纹理坐标垂直填充 t |
gl.REPEAT(默认值),gl.CLAMP_TO_EDGE,gl.MIRRORED_REPEAT |
gl.TEXTURE_MAG_FILTER和gl.TEXTURE_MIN_FILTER的非金字塔纹理类型常量:
| 值 | 描述 |
|---|---|
| gl.NEAREST | 使用原纹理上映射后距离像素中心最近的那个像素的颜色值,作为新像素的值。 |
| gl.LINEAR | 使用距离新像素中心最近的四个像素的颜色值的加权平均,作为新像素的值。(与gl.NEAREST相比,该方法图像质量更好,但是会有较大的开销。) |
可以赋值给gl.TEXTURE_WRAP_S和gl.TEXTURE_WRAP_T的常量(可以想象一下以往在Windows系统中设置桌面壁纸时的平铺/拉伸等选项):
| 值 | 描述 |
|---|---|
| gl.REPEAT | 平铺式的重复纹理 |
| gl.MIRRORED_REPEAT | 镜像对称式的重复纹理 |
| gl.CLAMP_TO_EDGE | 使用纹理图像边缘值 |

将纹理图像分配给纹理对象
使用gl.texImage2D方法将纹理图像分配给纹理对象,同时该函数还允许告诉WebGL系统关于该图像的一些特性。此API参数比较复杂,详细了解请参考MDN texImage2D。

第四步 - 在FS中抽取纹素并赋给片元
将纹理单元传递给片元着色器
首先让我们来看一下片元着色器代码:
// 片元着色器
#ifdef GL_ES
precision mediump float;
#endif
uniform sampler2D u_Sampler;
varying vec2 v_TexCoord;
void main() {
gl_FragColor = texture2D(u_Sampler, v_TexCoord);
}
我们在示例程序中使用了gl.TEXTURE_2D这种二维纹理,所以在片元着色器中定义的uniform变量的数据类型应该为sampler2D,除此之外还有samplerCube(这种数据类型对应gl.TEXTURE_CUBE_MAP)。
在initTexture函数中,我们获取到了uniform变量u_Sampler的存储地址,并将其作为参数传给loadTexture函数。我们必须通过指定纹理单元编号(即gl.TEXTUREn中的n)将纹理传给u_Sampler。因为我们绑定到了gl.TEXTURE0上,所以调用gl.uniform1i时,第二个参数设为0:

从顶点着色器向片元着色器传输纹理坐标
我们是通过attribute变量a_TexCoord接收顶点的纹理坐标,所以将数据赋值给varying变量v_TexCoord并将纹理坐标传入片元着色器是行得通的。
剩下的工作就是,根据片元的纹理坐标,从纹理图像上抽取出纹素的颜色,然后涂到当前的片元上。
在片元着色器中获取纹理像素颜色
gl_FragColor = texture2D(u_Sampler, v_TexCoord);
我们使用GLSL ES内置函数texture2D()来抽取纹素颜色,该函数使用起来十分方便,只需要传入两个参数——纹理单元编号和纹理坐标,就可以获取到纹理上的像素颜色。
纹理放大和缩小方法的参数将决定WebGL系统将以何种方式内插出片元。我们将texture2D()函数的返回值赋给了gl_FragColor变量,然后片元着色器就将当前片元涂成这个颜色。最后,纹理图像就被映射到了图形上,并最终被画了出来。
下面让我们打开页面看一下效果(因为跨域原因,大家需在本地启用http服务器):

怎么漆黑一片呢?怎么肥四?

别急,先来仔细看一下console信息:

会发现warning中有说到我们的纹理图像无法渲染,可能因为图片尺寸不是2的整数次方,那么让我们把图片裁剪成256 x 256大小的再试一下呢?

完美🤩我们目前使用的都是WebGL1 .0的特性,在WebGL 2.0中支持了非2的整数次方大小的纹理图像!
我们已经成功展示出一张图片了,但是在WebGL系统中有多个纹理单元,所以我们可以展示多张图片,比如我给悟空图片上再加一张图片:

这里就不详细描述了,给一点提示:片元着色器中texture2D内置函数返回的是vec4类型的color,而对于两张图片的重叠部分:
gl_FragColor = color0 * color1;
可以通过以上方式计算得出!
结束语
纹理部分内容较多,大家可以慢慢学习一下,再次总结一下主要分为四步:
- 准备纹理图像;
- 为几何图形配置映射方式;
- 加载纹理图像:
- 翻转坐标轴(
gl.pixelStorei); - 激活纹理单元(
gl.activeTexture); - 绑定纹理对象(
gl.bindTexture); - 配置纹理参数(
gl.texParameteri); - 配置纹理图像(
gl.texImage2D); - 将纹理单元传给着色器。
- 翻转坐标轴(
- 在FS中抽取纹素并赋给片元(
texture2D)。
每次写文章都要画这么多图(手动捂脸),心累


有趣的纹理映射部分就介绍到这里啦,后续会出更多好玩并且有用的文章分享给大家。
欢迎大家关注公众号:Refactor,后续会出更多好玩并且有用的文章分享给大家,感谢阅读~
