MySQL相关(一)- 一条查询语句是如何执行的

1,254 阅读6分钟

前言

学习一个新知识最好的方式就是上官网,所以我先把官网贴出来 MySQL官网 (点击查阅),如果大家有想了解我没有说到的东西可以直接上官网看哈~目前 MySQL 最新大版本为8.0,但是鉴于目前应用比较多的还是 5.7,所以今天在这里还是针对 5.7 来做讨论。

看了官网关于 MySQL 的介绍之后,我发现一个有趣的事情。在我身边的同事,很多都是把 MySQL 读错了,当然,也是因为大家已经约定俗成了,所以我卖的关子是,MySQL 大家一般会都成 my sequel,但是在官网上读法是这样的[ My Ess Que Ell ],即把 s q l 分开来读。当然这个不重要啦,这里只是跟大家唠嗑一下哈哈~想验证的伙伴可以点击这个What is MySQL?

在这里插入图片描述
下面开始进入正题:

下面是 MySQL 的发展过程,目前的系统基本上都是分布式微服务的了,由于支持事务的特性,所以 innodb 为默认的存储引擎,也是我们今天课程的主角。(MyISAM 和 Innodb 的区别在此不做赘述,想了解 MySQL 的引擎可至 MySQL 引擎链接查阅。

在这里插入图片描述
这里有一张脑图,想要完整高清图片可以到微信我的公众号下【6曦轩】下回复 MySQL 脑图获取:
在这里插入图片描述
接下来我们会以这张脑图的一些知识点展开来讲,但是由于文章篇幅有限,有些点可能只会一笔带过,有兴趣的小伙伴可以到我的公众号下与我留言讨论。

我们今天的重点,在于将 MySQL 语句的执行流程给大家梳理一遍(如果文章哪里有疏漏的话,尽请大家批评指正)。

正文

一条查询语句是如何执行的

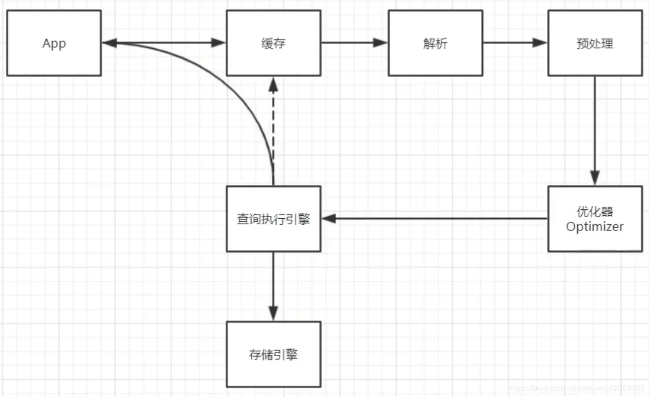
查询语句的执行分为以下几步:

  1. 查询缓存
  2. 解析器生成解析树
  3. 预处理再次生成解析树
  4. 查询优化器
  5. 查询执行计划
  6. 查询执行引擎
  7. 查询数据返回结果

查询缓存

通过如下语句可查看缓存开关情况(默认关闭): show variables like 'query_cache%';

  1. MySQL 拿到一个查询请求后先会在查询缓存中看看是否执行过此语句,之前执行的语句会以 key-value 的形式缓存在内存中,key 是缓存的语句,value 是查询的结果
  2. 如果命中缓存则直接将结果返回,如果没有命中则继续执行后面

在 MySQL 中默认是关闭的,官方也建议关闭,将缓存交托给第三方如 redis 处理,为啥:

  1. 查询缓存的失效特表频繁,对一个表的更新都会失效这个表所有的查询缓存,对于更新频繁的表命中率太低
  2. MySQL 8.0 直接删除查询缓存

解析器生成解析树

  1. 语法解析

语法解析是解析你的语句是不是满足 MySQL 语法标准,如果不对则会 : ERROR 1064 (42000): You have an error in your SQL syntax … 关于错误码在官网有说明

  1. 词法解析

关于解析完生成的解析树类似下图,我以'select name from user_info where sex=1 and age>20'为例:

在这里插入图片描述

预处理再次生成解析树

语义解析,在语法及词法解析完之后,进行预处理之后再次生成解析树。

查询优化器

在这一步将前面生成的解析树优化成一个执行计划。

在这步做的事情主要有:

  1. 选择最合适的索引;
  2. 选择表扫还是走索引;
  3. 选择表关联顺序;
  4. 优化 where 子句;
  5. 排除管理中无用表;
  6. 决定 order by 和 group by 是否走索引;
  7. 尝试使用 inner join 替换 outer join;
  8. 简化子查询,决定结果缓存;
  9. 合并试图;

顺便提一下,optimizer_trace 优化器追踪器,在 MySQL 中是默认关闭的(毕竟开启也会消耗性能嘛对吧),可以使用 set 语句修改一下 optimizer_trace的开关,感受一下: set optimizer_trace='enabled=on ' 先查询优化器追踪的开关: show variables like 'optimizer_trace%';

在这里插入图片描述
执行完一条语句之后执行下面语句查看优化器追踪: select * from information_schema.optimizer_trace\G 可以看到一个 json 类型的字符串,主要是语句优化的三个阶段,篇幅有限,这里不展开,对照着看应该可以看懂。
在这里插入图片描述

查询执行计划

查询最后一次查询的消耗,用以比较开销: show status like 'Last_query_cost'; 在这一步选择开销最小的计划执行

查询执行引擎

这里执行器会先对权限做一个判断,如果有权限,才会执行以下步骤,否则跑出权限异常:

  1. 调用 Innodb 引擎接口获取这个表的第一行,判断ID是否为10,如果不是跳过,如果是则存在结果集中;
  2. 引擎执行下一行,重复判断相同的逻辑,直到最后一行;
  3. 最后将满足结果的结果集返回;
  4. 对于有索引的表也差不多,第一次是调用满足结果的第一行接口, 下来是查找满足结果的下一行接口

查询数据返回结果

将查询数据的结果返回给查询的客户端,如果有缓存则返回缓存(前面已经说了默认关闭),可以说就大功告成了哈哈哈哈,真是曲折。

总结

经过上面一系列的梳理,相信大家对 MySQL 查询语句的流程也有了一个大致的了解,下面是针对查询语句的流程做的一张图,方便大家记忆理解:

在这里插入图片描述

By the way

有问题?可以给我留言或私聊 有收获?那就顺手点个赞呗~

当然,也可以到我的公众号下「6曦轩」,

回复“学习”,即可领取一份 【Java工程师进阶架构师的视频教程】~

回复“面试”,可以获得: 【本人呕心沥血整理的 Java 面试题】

回复“MySQL脑图”,可以获得 【MySQL 知识点梳理高清脑图】

由于我咧,科班出身的程序员,php,Android以及硬件方面都做过,不过最后还是选择专注于做 Java,所以有啥问题可以到公众号提问讨论(技术情感倾诉都可以哈哈哈),看到的话会尽快回复,希望可以跟大家共同学习进步,关于服务端架构,Java 核心知识解析,职业生涯,面试总结等文章会不定期坚持推送输出,欢迎大家关注~~~

在这里插入图片描述