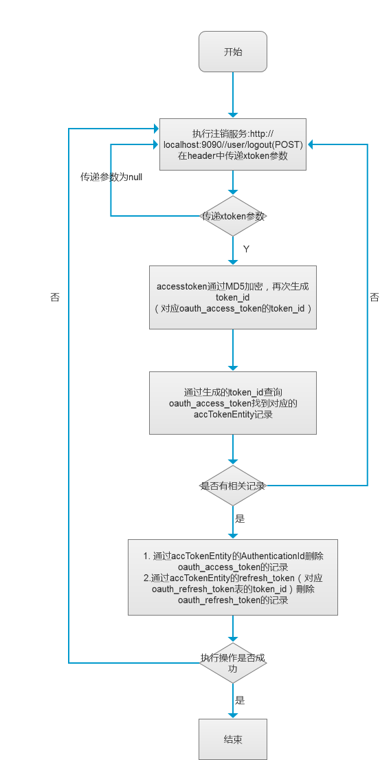
上一篇我根据框架中OAuth2.0的使用总结,画了一个根据用户名+密码实现OAuth2.0的登录认证的流程图,今天我们看一下logout的流程:

/**
* 用户注销
* @param accessToken
* @return
*/
@RequestMapping(value = "/user/logout", method = RequestMethod.POST)
public ResponseVO userLogout(@RequestHeader(value = "accessToken", required = true) String accessToken,
@RequestHeader(value = "userId", required = true) Long userId) throws Exception{
OauthAccessToken oauthAccessToken = userMgrService.getOauthAccessToken(accessToken);
if(null == oauthAccessToken){
return UserResponseCode.buildEnumResponseVO(UserResponseCode.RESPONSE_CODE_OAUTH_ACCESSTOKEN_EMPTY, null);
}
//刪除OauthToken记录
boolean result = userMgrService.revokeOauthToken(oauthAccessToken);
if(result){
return UserResponseCode.buildEnumResponseVO(UserResponseCode.RESPONSE_RETURN_CODE_SUCCESS, null);
}
return UserResponseCode.buildEnumResponseVO(UserResponseCode.RESPONSE_CODE_SYSTEM_ERROR, null);
} 我这里只是简单写了一些登出的代码,我们会在后面的文章中详细贴出所有代码供大家参考,而且会从创建数据库,到执行操作的每一个流程记录下来。
从现在开始,我这边会将近期研发的spring cloud微服务云架构的搭建过程和精髓记录下来,帮助更多有兴趣研发spring cloud框架的朋友,大家来一起探讨spring cloud架构的搭建过程及如何运用于企业项目。
Spring Cloud大型企业分布式微服务云构建的B2B2C电子商务平台源码请加企鹅求求: 一零叁八七七四六贰六 完整项目的源码来源
