[答疑]水利部门编制年报的流程

304 阅读7分钟

DDD领域驱动设计批评文集>>

《软件方法》强化自测题集>>

《软件方法》各章合集>>

问题时间:2014/6/24

627***407(627***407) 11:11:00


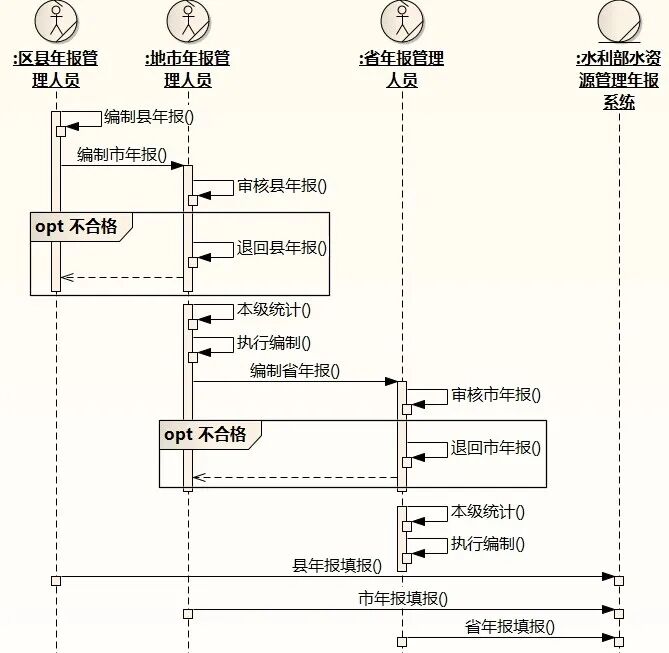
这个图这样画对吗
审核不合格的话,就退回,修改后再报,直到合格
该怎么画合适?
潘加宇(3504847) 11:15:17(1)接收县年报 可以直接改为 审核年报
(2) loop 和 alt 框保留一个就可以
(3)如果只有一个条件,用opt更贴切
(4)你要描述的业务流程中,有用到年报相关的业务系统来做事吗
还是仅仅用Word、Outlook来编制和传递
627***407(627***407) 11:20:59
水利部现在做了一个,让全国省、市、县填报年报。
我们的系统给市做的,实现县里给它报

菜娃(89***34) 11:23:36
学习……
627***407(627***407) 11:25:42
报的材料包含这些:
文字总结报告、统计表格(16个)、图片(配文字说明)等材料
潘加宇(3504847) 11:25:48(5)退回年报 的消息是不对的,A请求B做某事,应该是自己指自己
627***407(627***407) 11:30:14

这样可以了吧
潘加宇(3504847) 11:32:24修改年报 不用画
还是去掉loop更好,在退回年报那里加一个opt
627***407(627***407) 11:33:42
退回有可能多次
潘加宇(3504847) 11:35:57没关系,不影响
或者你留下"loop审核合格",把"退回年报"删掉
loop应该包到上面的编制年报的
zero~ ̄(23***38) 11:36:39
删掉退回年报,怎么体现退回流程呢
627***407(627***407) 11:39:00

潘老师,你的意思是这样就可以表达清楚吗

潘加宇(3504847) 11:39:04序列图的重点是各个对象的责任和协作,不是数据流动的细节你可以和编码对照县人员 调用 市人员 的 审核服务
输入参数:年报
输出参数:通过,不通过
zero~ ̄(23***38) 11:41:04
潘老师,如果我想体现退回流程,我需要用什么图啊。
潘加宇(3504847) 11:41:12至于收到不通过的返回值后,该怎么做,是谁考虑的,这样一理,应该明白了吧
像lihongwei之前画的一样,loop+opt
627***407(627***407) 13:06:00

最后改成这样了

潘加宇(3504847) 13:10:39好一些,还可以再改改,每一级管理人员,本质上的责任应该是"编制本级的年报",下一级提供的年报以及其他材料只是编制本级年报的输入而已
所以,可以考虑把审核移到内部,自己指自己,对外暴露的服务是"编制市年报","编制省年报"。。。
最后几行是什么意思,前面在没有业务系统的情况下搞,搞好了最后一起填报进水利部系统?
627***407(627***407) 13:14:19
对,水利部规定,逐级上报,最后还要填报到水利部的系统
只填报表格数据
睡鱼(6***11) 13:15:58
先人工审批 再走系统走个形式?
627***407(627***407) 13:16:30
我理解,这样做,除了实现数据管理信息化,还可以校核
以前水利部也没有系统,最近两年才有。现在这个系统也在不断改。
表格不断在变
潘老师,你刚才说的,对外暴露"编制市年报",怎么画?地市编制市年报一是为了报给省,二是要录入到水利部的系统

潘加宇(3504847) 13:26:00县 指向 市, 市 指向 省 的消息改为 编制**年报
审核是里面的事情
相当于,我把东西给你,你拿去搞你的年报吧(你爱怎么审核,汇总,那是你的事情)
627***407(627***407) 13:40:07

这样可以了吧

潘加宇(3504847) 13:42:23里面那个自己指自己的"编制市年报"可以去掉,或者改成更小的用语,例如"执行编制"
627***407(627***407) 13:43:21

退后年报,感觉需要一个返回?
退回*年报

潘加宇(3504847) 13:44:26可以画个虚线
指回到左边
627***407(627***407) 13:49:52

真不容易
潘加宇(3504847) 13:50:37我觉得可以了,很好(指向左边的虚线的源头再挪到“退回***”上)
627***407(627***407) 13:50:52
谢谢潘老师

潘老师,看了之后,我这样理解,对吗
潘加宇(3504847) 15:09:16(1)名字应该是动词+宾语
(2)还是按照典型业务流程中的场景来映射用例,是什么就是什么
(3)不是include,include是共用步骤集合,是多个include一个
(4)三个独立的用例更好,用例就是一种用法,只要典型的业务流程中能观察到我到系统那里去**一下,就可以是用例。需求不要想着"复用","没准这几个用例之间有可以复用的部分",那是设计的问题。
把"浏览年报"做到极致,和把"打印年报"做到极致,都需要考虑很多的问题,而且考虑的问题差别很大
627***407(627***407) 15:14:18
现在就是考虑可以查看各个报表就行了
潘加宇(3504847) 15:17:08分三个用例,设计时,三个用例的边界可以用同一个界面,这是设计问题
627***407(627***407) 15:18:31
好的

改进后的用例图确实是这样画的
UMLChina4(2403816963) 15:21:56**
改进后摄像机确实能拍到这样发生的,对吧**
627***407(627***407) 15:22:11

潘加宇(3504847) 15:22:27按照这个映射即可
627***407(627***407) 15:22:41
画用例的时候有点迷糊了

潘加宇(3504847) 15:24:18还是前面说的:需求是"不这样不行"
各个动作,步骤的组合,是无穷无尽的。我们要描述的只是必须承诺做到、而且有先做到的那一小部分
而且优先做到的那一小部分
627***407(627***407) 15:26:15

需求是永无止境的
睡鱼(6***11) 15:48:22
lihongwei那个用例图是不是改成externd
哦 是三个单独的用例

[19:30上课]10月24-28日晚剔除伪创新的领域驱动设计-网络公开课

[新增架构师专用集锦AD-001]28套UML+EA和StarUML的建模示范视频-全程字幕(20221006更新)

《软件方法》书中自测题-题目全文+分卷自测(1-8章)16套111题

《软件方法》强化自测题集110题

CTO也糊涂的常用术语:功能模块、业务架构、用户需求……[20210217更新]

如何选择UMLChina服务

作者微信:umlchina2